GM Service Manual Online
For 1990-2009 cars only
Makes
🢒
Chevrolet
🢒
2000
🢒
S10 Pickup - 2WD
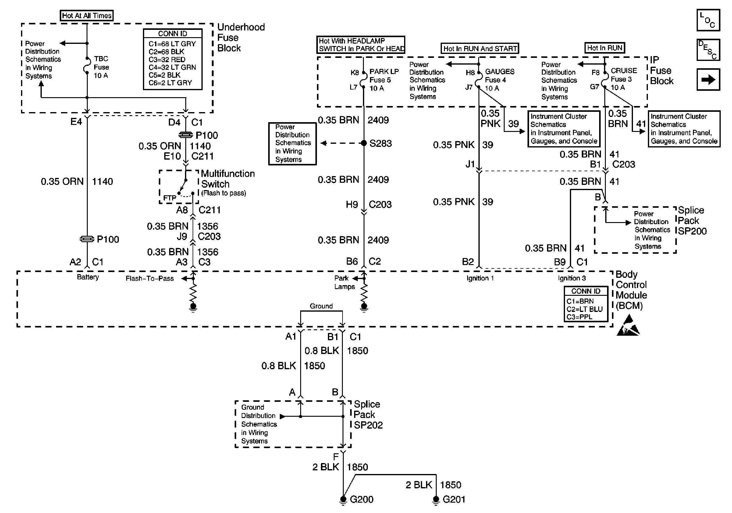
🢒 Power and Ground
Power and Ground
Power and Ground
Body Control Module Components
Body Control System Circuit Description
VCM/PCM and Data Link Connector (DLC)
B+ Bus Bar
Power and Grounding Connector End Views
PARK LP, ILLUM Fuses, Park Lamp and Headlamp Grounding Relays
IGN C, IGN A Fuses and Ignition and Start Switch
RAP, IGN B Fuses and Ignition Switch
Power
Power
HVAC and CRUISE Fuses
Body Control System Connector End Views
Handling ESD Sensitive Parts Notice
G200, G201 and G207