GM Service Manual Online
For 1990-2009 cars only
Makes
🢒
Chevrolet
🢒
2000
🢒
S10 Pickup - 2WD
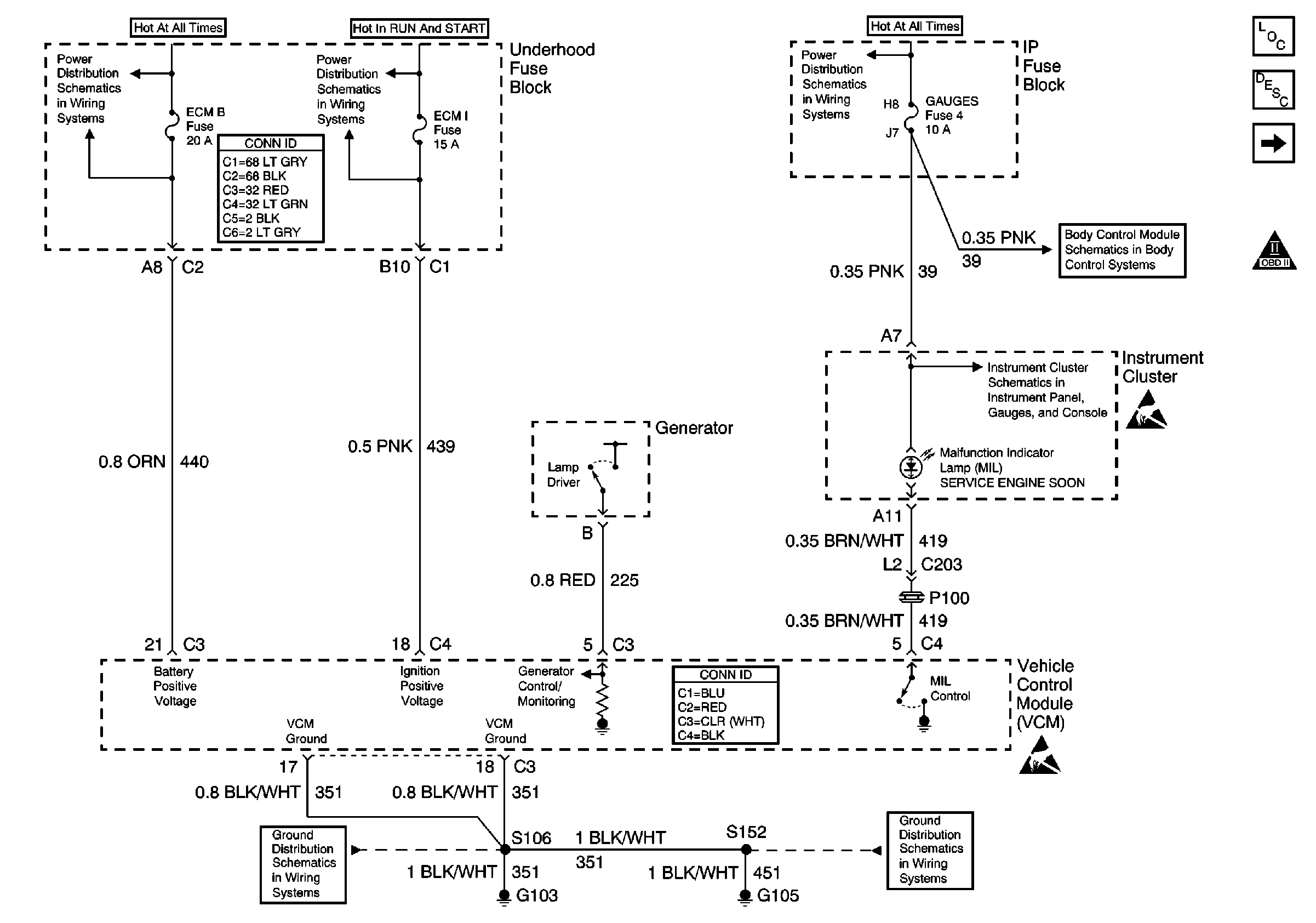
🢒 ECM B, ECM I and GAUGES Fuses, Ground, Generator and MIL
ECM B, ECM I and GAUGES Fuses, Ground, Generator and MIL
ECM B, ECM I and GAUGES Fuses, Ground, Generator and MIL
Engine Controls Components
Vehicle Control Module Description
CLSTR and 4WD Fuses
OBD II Symbol Description Notice
ECM B Fuse and Horn, Rear Defogger Relays
Power and Grounding Connector End Views
ECM I Fuse
AUX PWR, RDO BATT and HDLP SW Fuses
Power and Ground
Power
Handling ESD Sensitive Parts Notice
G103 and G105 (4.3L)
VCM Connector End Views
G103 and G105 (4.3L)
Handling ESD Sensitive Parts Notice