GM Service Manual Online
For 1990-2009 cars only
Makes
🢒
Chevrolet
🢒
2007
🢒
Silverado - 4WD
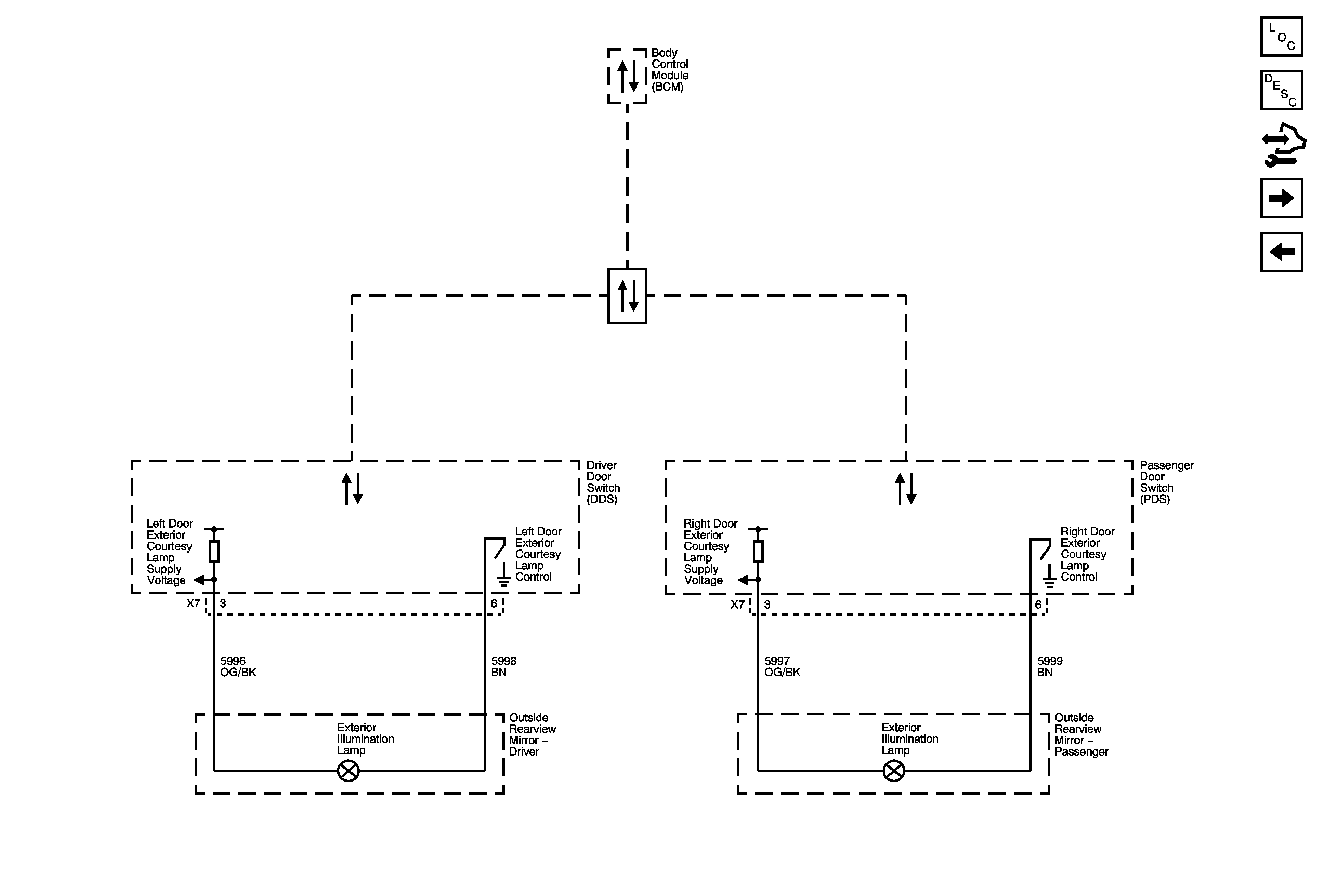
🢒 Exterior Illumination Lamps (DL3/DR4)
Exterior Illumination Lamps (DL3/DR4)
Exterior Illumination Lamps (DL3/DR4)
Master Electrical Component List
Exterior Lighting Systems Description and Operation
Control Module References
Turn Signal Controls and Front Turn Signal Lamps
Right Rear Park Lamps
Low Speed Bus - 1 of 3