GM Service Manual Online
For 1990-2009 cars only
Makes
🢒
Chevrolet
🢒
2000
🢒
Tracker - 2WD
🢒
Restraints
🢒
SIR
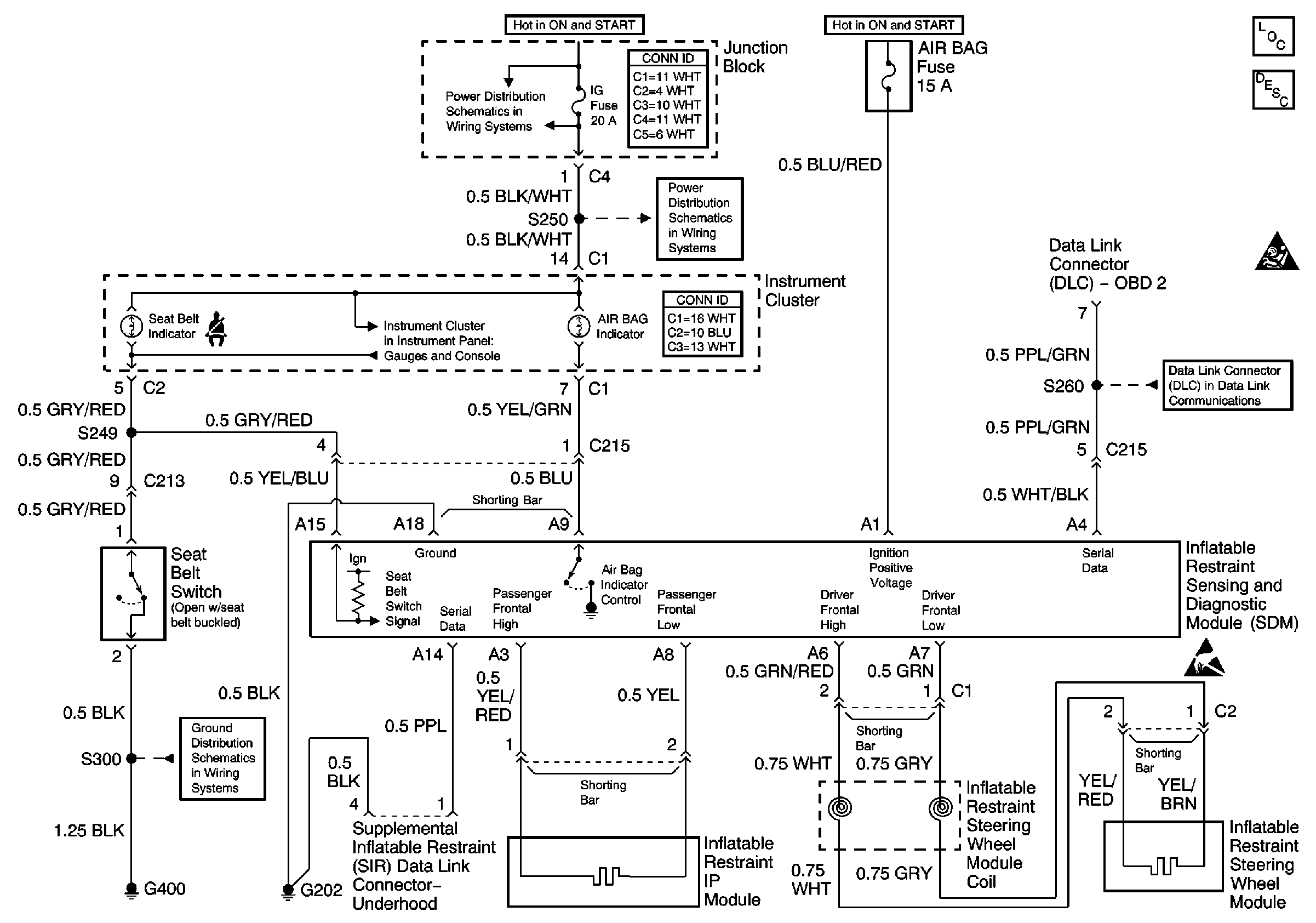
🢒 SIR Schematics
SIR Components
SIR System Component Description and Definitions
SIR Handling Caution
Handling ESD Sensitive Parts Notice
H/L, HTR, IG and LAMP Fuses
H/L, HTR, IG and LAMP Fuses
(ABS, Brake, Seat Belt and Airbag Indicators)
SIR Schematic Icons
SIR Schematic Icons
G400 and G401
Data Link Connector Schematics