GM Service Manual Online
For 1990-2009 cars only
Makes
🢒
Chevrolet
🢒
2000
🢒
Tracker - 2WD
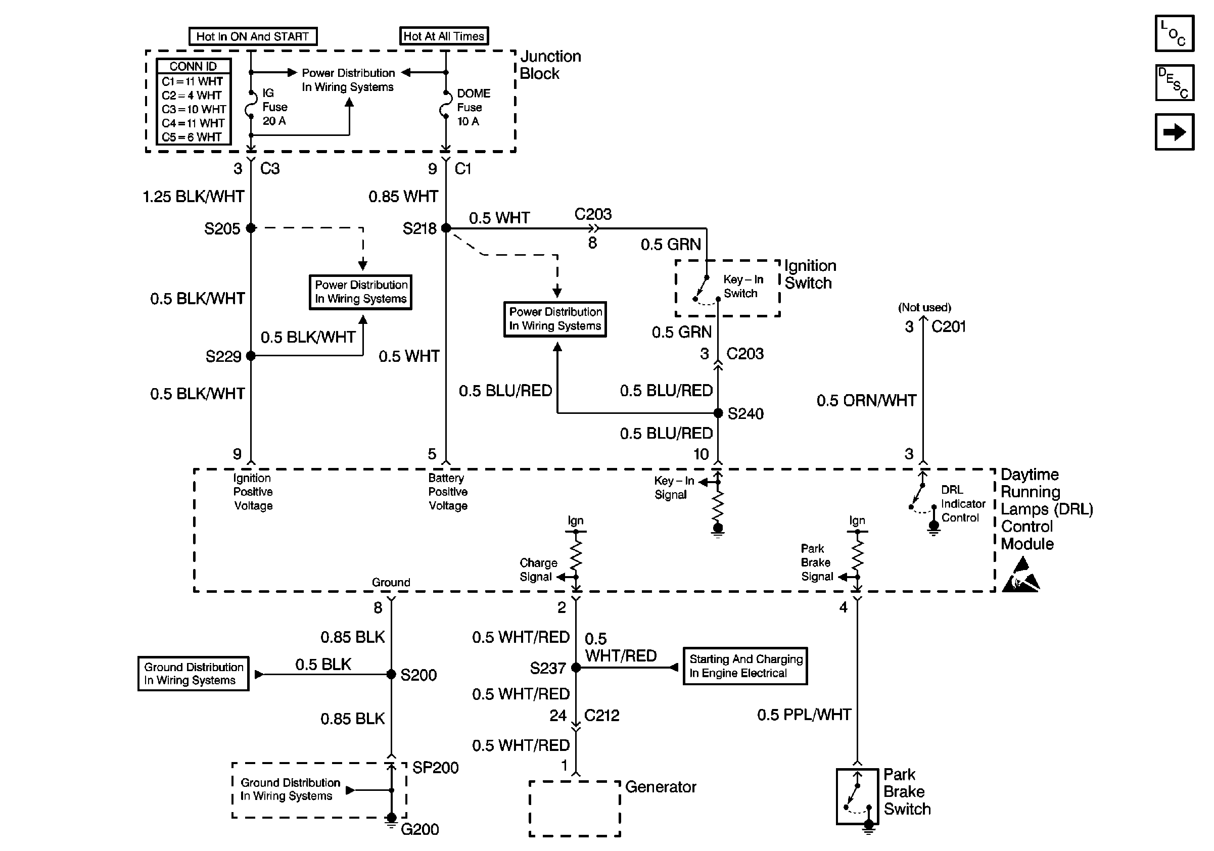
🢒 Power, Ground, Park Brake Switch, Generator
Power, Ground, Park Brake Switch, Generator
Power, Ground, Park Brake Switch, Generator
Lighting Systems Components
Headlights/Daytime Running Lights (DRL) Circuit Description
Headlamps, DRL Diode, Instrument Cluster
Handling ESD Sensitive Parts Notice
Charging System
HAZ, D/L, TAIL, STOP and DOME Fuses
G200 (1 of 2)
G200 (1 of 2)
IG Fuse
IG Fuse