GM Service Manual Online
For 1990-2009 cars only
Makes
🢒
Chevrolet
🢒
2000
🢒
Venture
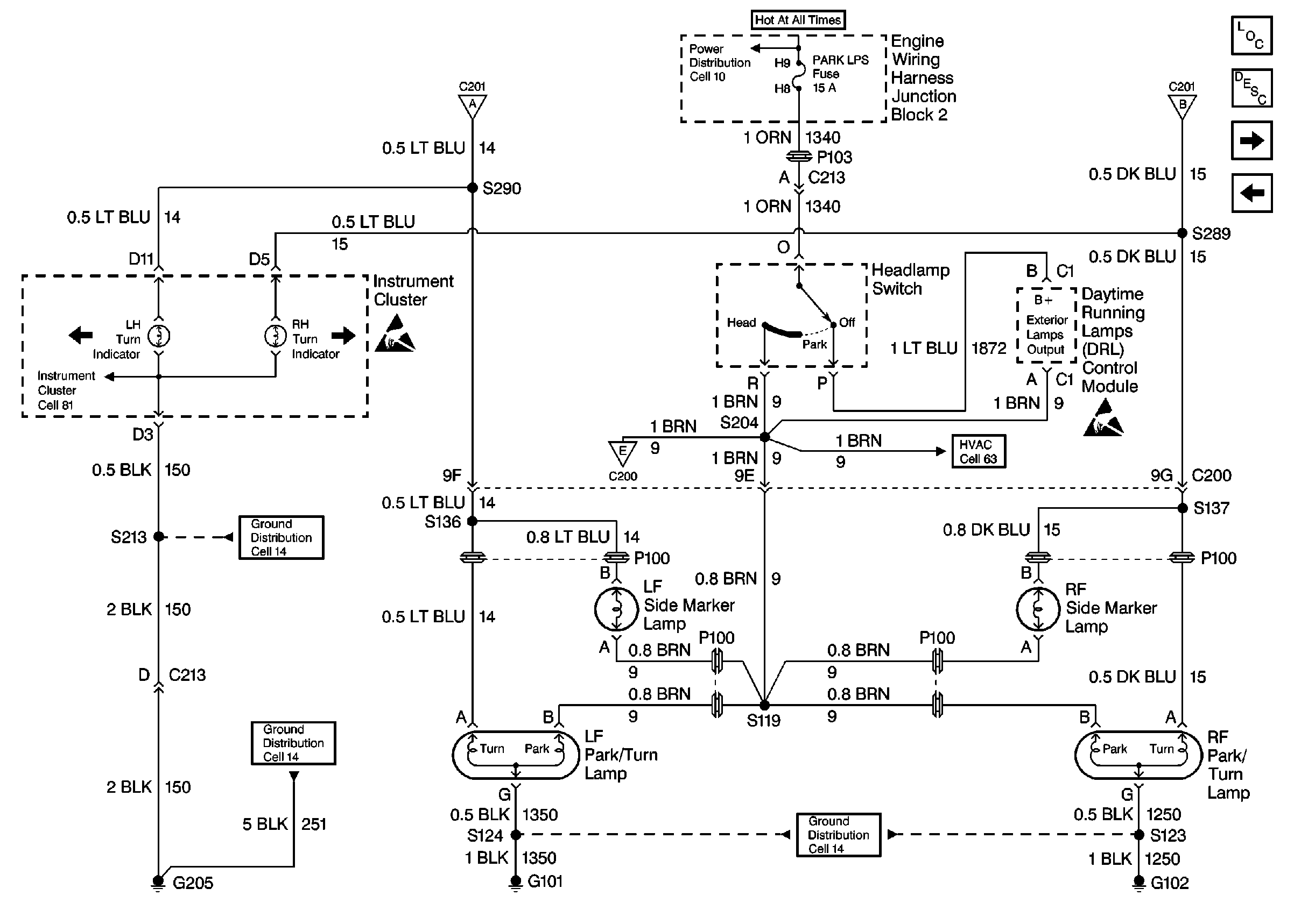
🢒 Cell 110: Power, Headlamp Switch, DRL Module, Instrument Cluster, Park/Turn Lamps
Cell 110: Power, Headlamp Switch, DRL Module, Instrument Cluster, Park/Turn Lamps
Cell 110: Power, Headlamp Switch, DRL Module, Instrument Cluster, Park/Turn Lamps
Cell 110: Power, Stop Lamp/Turn Signal Switch, Hazard Lamp/Turn Signal Lamp Flasher
Cell 10: Battery, Fusible Links (SEO), MaxiFuses®: ABS, HD LPS, IGN SW 1, and Fuses: ABS, FAN 3, HORN, PARK LPS
Handling ESD Sensitive Parts Notice
Cell 110: Power, Side Marker/Tail/Stop/Turn Lamps, CHMSL, Rear CompaRtment Lamp/Lid Ajar Switch
Cell 14: G205 (1 of 2)
Cell 14: G205 (1 of 2)
Cell 14: G101, and G102
HVAC Air Delivery/Temperature Control Schematics
Handling ESD Sensitive Parts Notice
Cell 110: Power, Stop Lamp/Turn Signal Switch, Hazard Lamp/Turn Signal Lamp Flasher
Lighting Systems Components
Exterior Lights Circuit Description
Cell 110: Power, Side Marker/Tail/Stop/Turn Lamps, CHMSL, Rear CompaRtment Lamp/Lid Ajar Switch
Cell 110: Power, Stop Lamp/Turn Signal Switch, Hazard Lamp/Turn Signal Lamp Flasher