GM Service Manual Online
For 1990-2009 cars only
Makes
🢒
Chevrolet
🢒
2000
🢒
Venture
🢒 Cell 34
Cell 34
Cell 34
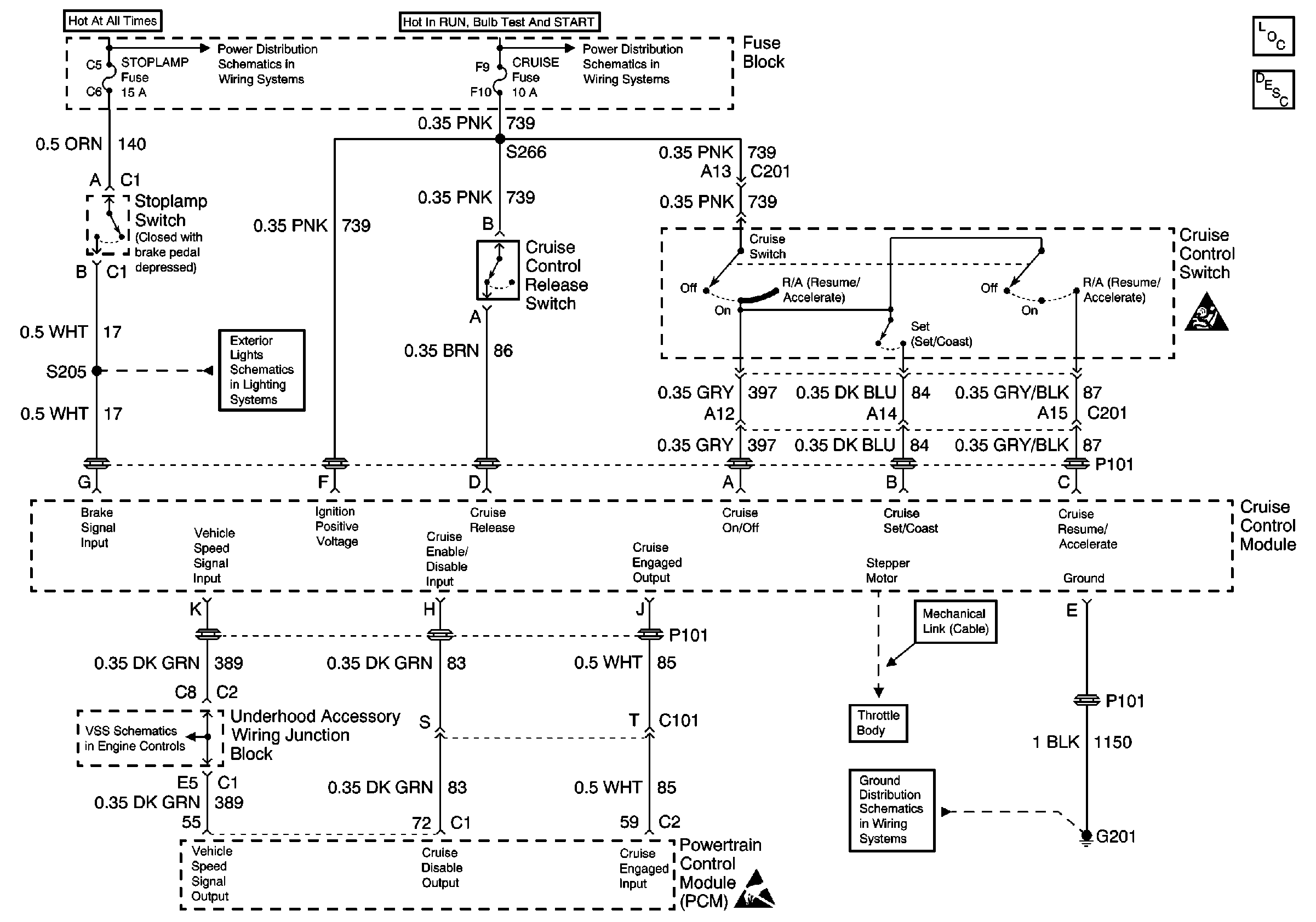
Cruise Control Components
Cruise Control System Circuit Description
SIR Handling Caution
Cell 14: G200 and G201
Handling ESD Sensitive Parts Notice
IGN, SIR, T/S/G, Cruise, and PCM/Pass Key 1 Cluster Fuses
Stop Lamp, Hazard, and Pass Key Fuses, FRT HVAC MI BLWR and Headlamp Circuit Breakers
Cell 110: Stoplamp Switch, Center High Mounted Stop Lamp
Vehicle Speed Sensor