GM Service Manual Online
For 1990-2009 cars only

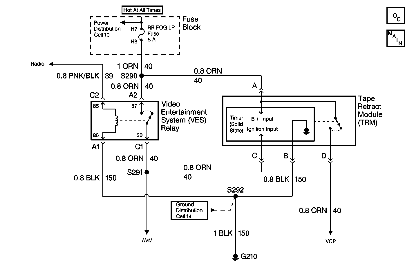
Object Number: 417122  Size: MF
Entertainment Components
Video System Schematics
Ground Distribution Schematics
Power Distribution Schematics

Circuit Description

The Video Cassette Player (VCP) plays pre-recorded VHS cassettes. The VCP voltage supply is controlled by the Tape Retract Module (TRM). The TRM supplies the VCP with voltage from the fuse block through CKT 40 when the VES relay is energized. When the ignition switch is off, the system relay de-energizes. This action removes the voltage signal coming into the TRM. The TRM then removes voltage supply momentarily to the VCP, causing the VCP to turn off. Then, the TRM restores the voltage back to the VCP for 12 seconds, even with the ignition switch off. If the VCP was playing and the ignition switch was turned off, the TRM allows the VCP to retract the cassette tape from the playback head, thus preventing cassette damage. The VCP and TRM receive ground through CKT 150. Note that the cassette-in indicator lamp in the VCP turns on during the 12 second period (when the VHS tape is loaded in the VCP).

Diagnostic Aids

    • Check for a faulty TRM.
    • An intermittent failure may be very difficult to detect and to diagnose accurately. Faulty electrical connections or wiring causes most intermittent problems. When an intermittent condition is suspected, check the suspected circuits for the following conditions:
       - Poor mating of connector halves or backed out terminals
       - Improperly formed or damaged terminals
       - Wire chafing
       - Poor wire to terminal connections
       - Dirty or corroded terminals
       - Damage to connector bodies
       - Wire broken inside the insulation

Test Description

The number(s) below refer to the step number(s) on the diagnostic table.

  1. Verifies repairs made to the VES.

Step

Action

Value(s)

Yes

No

1

Test for a poor connection at the Tape Retract Module (TRM).

If the connection is OK, then replace the TRM. Refer to Tape Retract Module Replacement .

Is the repair complete?

--

Go to Step 2

--

2

  1. Turn the ignition switch off.
  2. Reconnect the connectors or the components that were previously removed.
  3. Verify that the VES operates properly.

Does the VES operate normally?

--

System OK

Go to Video System System Check