GM Service Manual Online
For 1990-2009 cars only
Makes
🢒
Chevrolet
🢒
1999
🢒
Venture Ext.
🢒
Body and Accessories
🢒
Keyless Entry
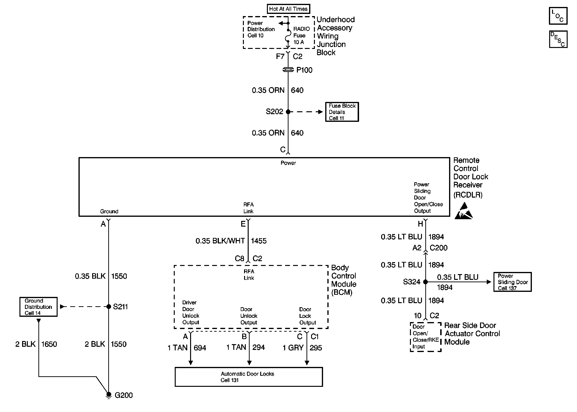
🢒 Keyless Entry Schematics
Cell 132:G200
Keyless Entry Components
Keyless Entry System Circuit Description
Cell 11: UH: Radio Fuse
Handling ESD Sensitive Parts Notice
PSD Module Control Switches
Cell 14: G200
Power Door Lock Acuators