GM Service Manual Online
For 1990-2009 cars only
Makes
🢒
Chevrolet
🢒
2000
🢒
Venture Ext.
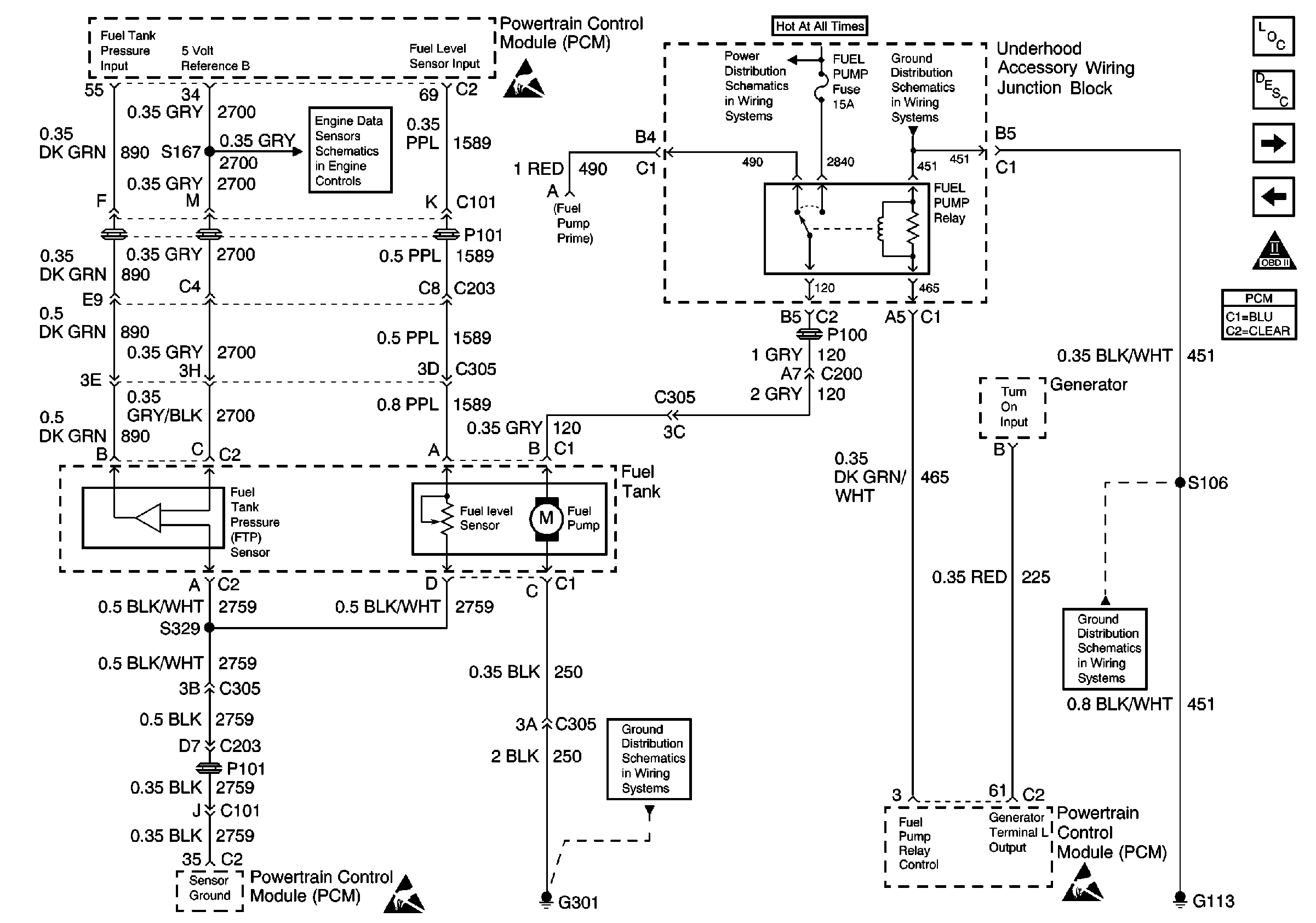
🢒 Fuel Control
Fuel Control
Fuel Control
Engine Data Sensors, A/C Refrig Press, TP, MAP, ECT, IAT
Handling ESD Sensitive Parts Notice
Handling ESD Sensitive Parts Notice
Cell 14: G301
Underhood Accessory Wiring Junction Block
Cell 14: G100, G111 and G113
Engine Controls Components
Powertrain Control Module Description
Fuel Injectors
Ignition System, Knock Sensor
OBD II Symbol Description Notice
Powertrain Control Module Connector End Views
Cell 14: G100, G111 and G113
Handling ESD Sensitive Parts Notice