GM Service Manual Online
For 1990-2009 cars only
Makes
🢒
Chevrolet
🢒
2001
🢒
Venture Ext.
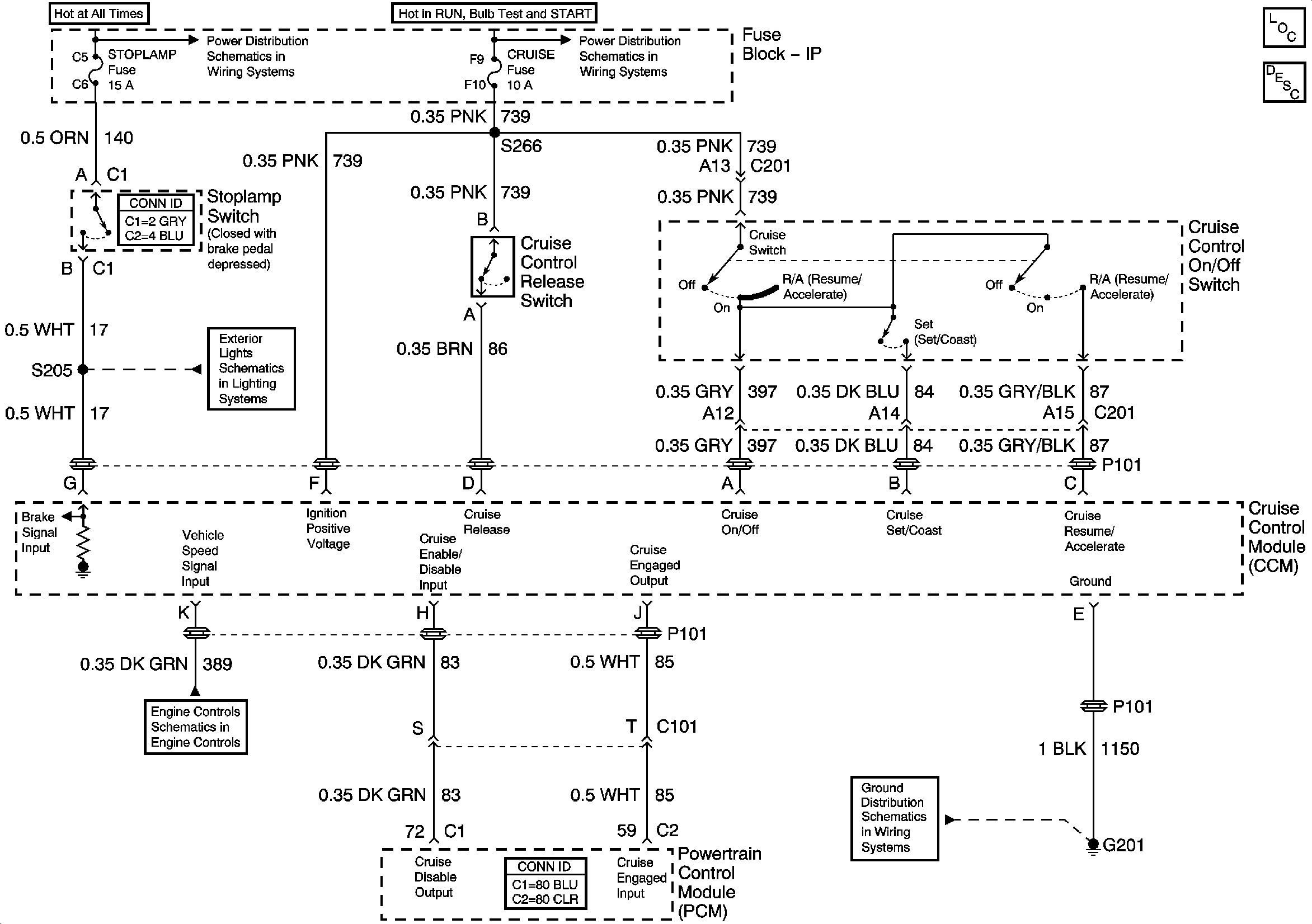
🢒 Cruise Control
Cruise Control
VSS
Export Stoplamps and CHMSL
Junction Block - Underhood, STOPLAMP, HAZARD, PASSKEY, FRT HVAC HI BLWR and HEADLAMP Circuit Breakers
IGN 1, SDM, T/SIG, CRUISE and PCM PASS KEY/CLUSTER Fuses
G200 and G201
Master Electrical Component List
Cruise Control Description and Operation