GM Service Manual Online
For 1990-2009 cars only
Makes
🢒
Chevrolet
🢒
2001
🢒
Venture Ext.
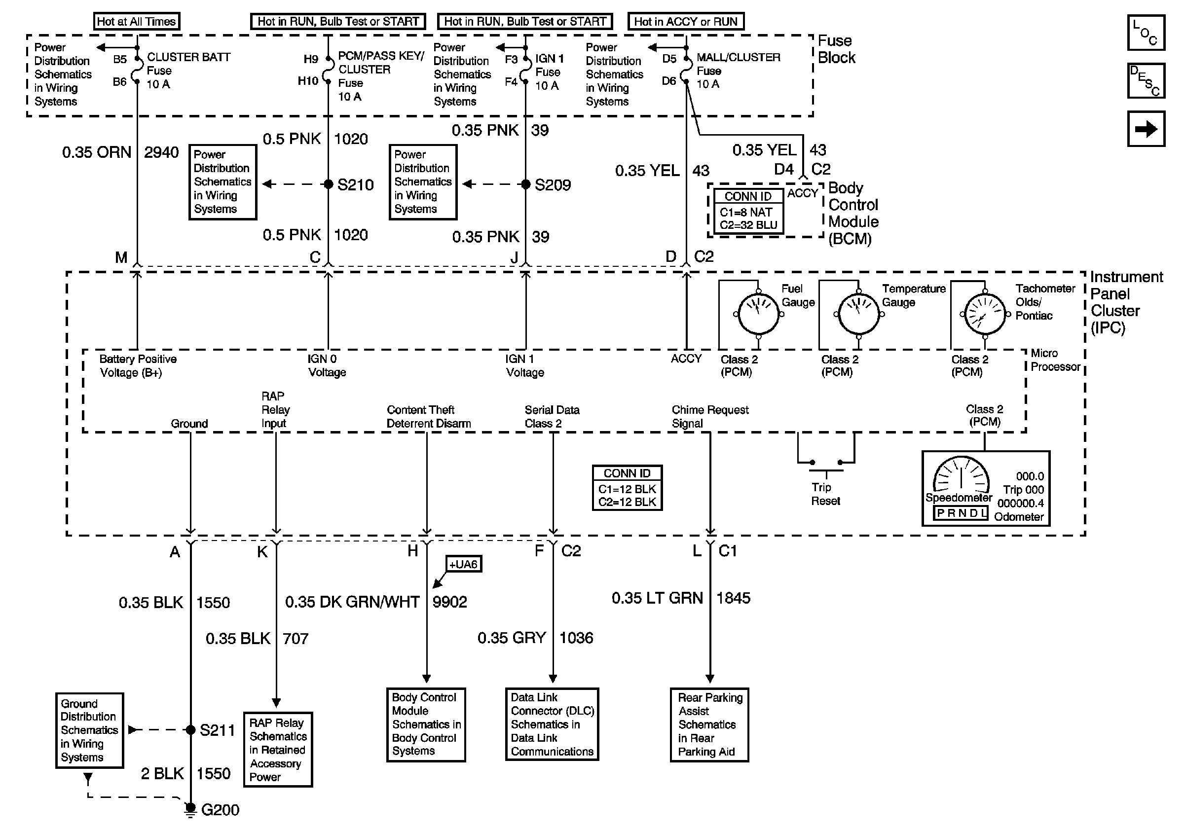
🢒 Power, Ground, Class 2 Data Line and Gauges
Power, Ground, Class 2 Data Line and Gauges
Power, Ground, Class 2 Data Line and Gauges
BATT MAIN 1, CLUSTER BATT, RR PWR SCKT, PWR LOCK, RAP RELAY, CTSY LAMP, CTSY LAMP, ONSTAR, CIGAR DLC/APO FRT, and PWR MIRROR Fuses
IGN 1, SDM, T/SIG, CRUISE and PCM PASS KEY/CLUSTER Fuses
IGN 1, SDM, T/SIG, CRUISE and PCM PASS KEY/CLUSTER Fuses
IGN 1, SDM, T/SIG, CRUISE and PCM PASS KEY/CLUSTER Fuses
IGN MAIN 2, BCM PRGRM, RR WPR/WSHR, MALL/CLUSTER and FRT/WPR/WSHR Fuses
G200 (3 of 3)
Retained Accessory Power (RAP)
Interior Lights On Request and Horn Control
Data Link Connector (DLC)
Rear Object Sensor Control Module, Power and Ground
Master Electrical Component List
Instrument Cluster Description and Operation
Hardwire Indicators