GM Service Manual Online
For 1990-2009 cars only
Makes
🢒
Chevrolet
🢒
2001
🢒
Venture Ext.
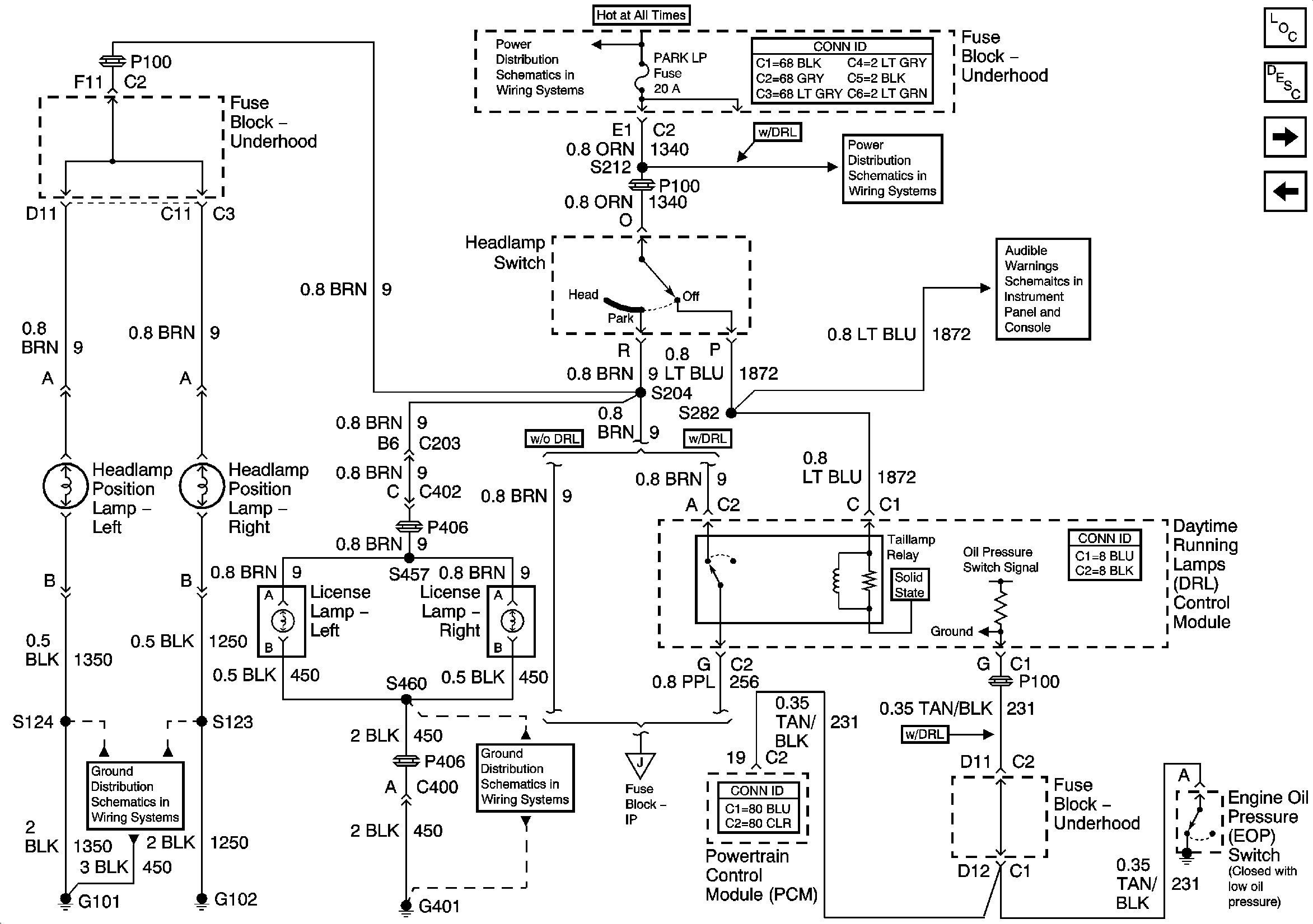
🢒 Export Headlamp Position Lamps/License Lamps
Export Headlamp Position Lamps/License Lamps
Export Headlamp Position Lamps/License Lamps
EBCM, BATT MAIN 1, RADIO and PARK LP Fuses
BCM and Power
Taillamps, Side Markers and Park/Turnlamps
G401
Export Taillamps
Master Electrical Component List
Exterior Lighting Systems Description and Operation
Export Taillamps
Export Turn and Side Marker Lamps