GM Service Manual Online
For 1990-2009 cars only
Makes
🢒
Chevrolet
🢒
2001
🢒
Venture Ext.
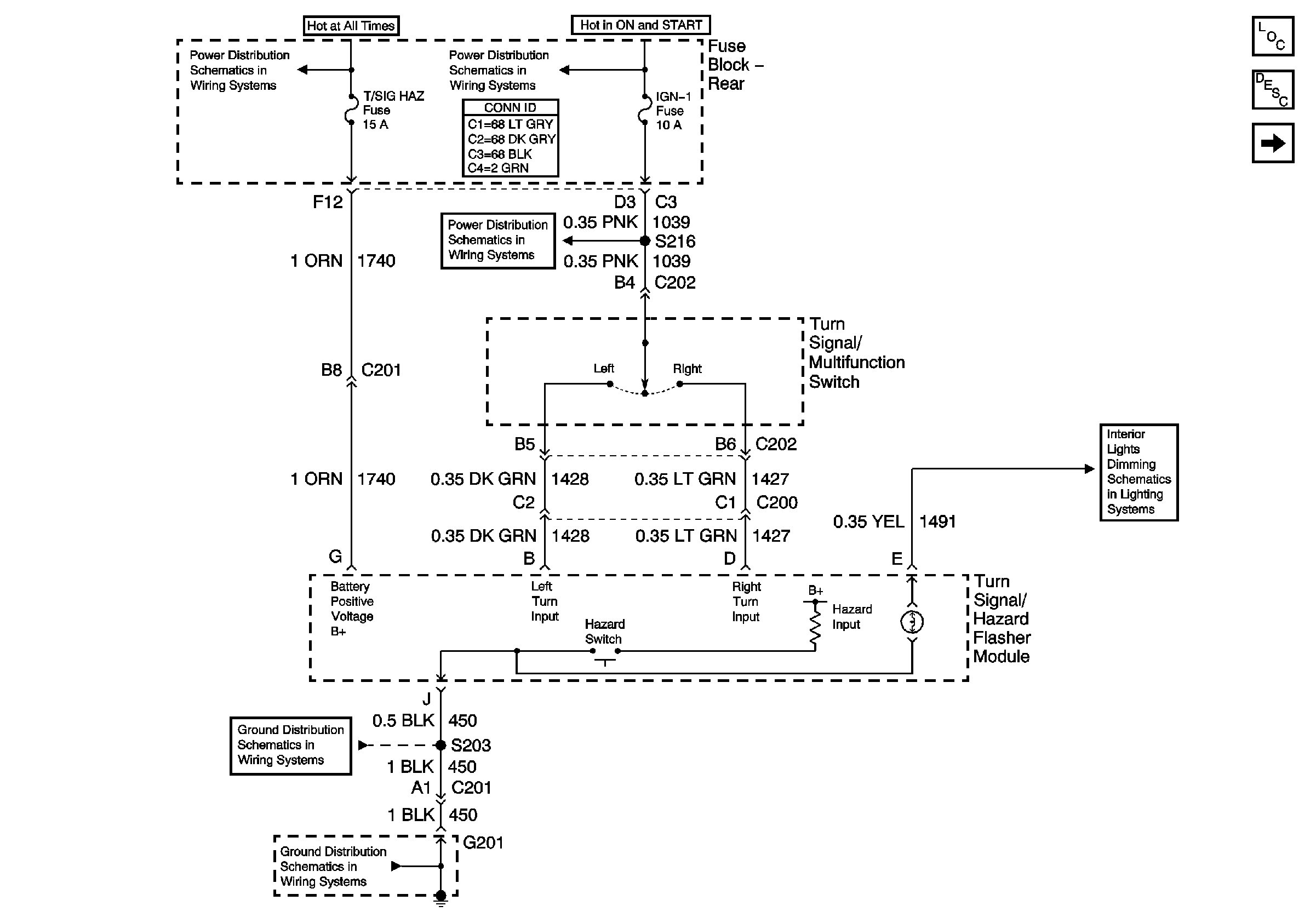
🢒 Turn Signal/Hazard Flasher Module Inputs
Turn Signal/Hazard Flasher Module Inputs
Turn Signal/Hazard Flasher Module Inputs
Master Electrical Component List
Battery Voltage to the Rear Fuse Block
Battery Voltage to the Rear Fuse Block
IGN 1, VENT SOL, and SIR Fuses (Fuse Block - Rear)
Turn Signal Lamps and Indicators
G201 (1 of 2)
G201 (1 of 2)
IP and Console Lamp Dimming