GM Service Manual Online
For 1990-2009 cars only
Makes
🢒
Chevrolet
🢒
2001
🢒
Venture Ext.
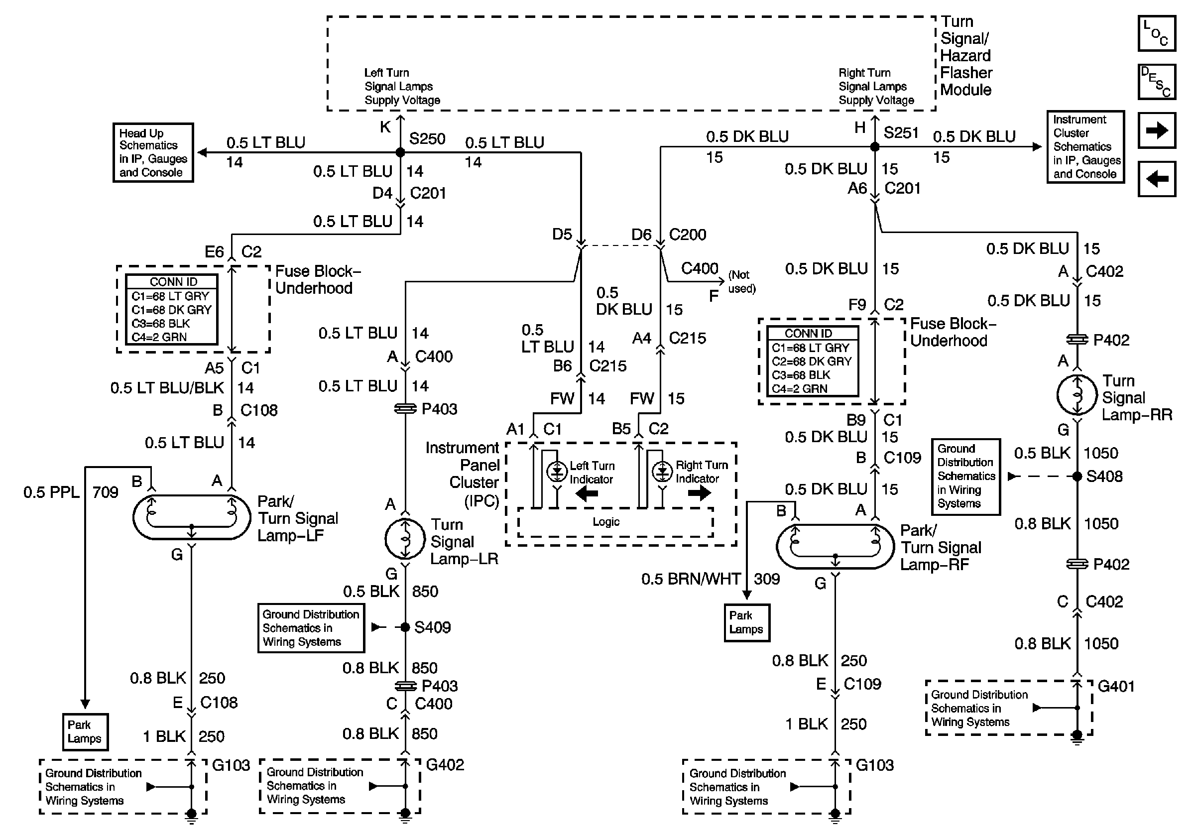
🢒 Turn Signal Lamps and Indicators
Turn Signal Lamps and Indicators
Turn Signal Lamps and Indicators
Master Electrical Component List
Head Up Display Schematic
Head Up Display Schematic
Stoplamps
G402
G402
Left Park and Side Marker Lamps
G103
Right Park and Side Marker Lamps
G401 (2 of 2)
G401 (2 of 2)
G401 (2 of 2)
Turn Signal/Hazard Flasher Module Inputs