GM Service Manual Online
For 1990-2009 cars only
Makes
🢒
Chevrolet
🢒
2002
🢒
Venture Ext.
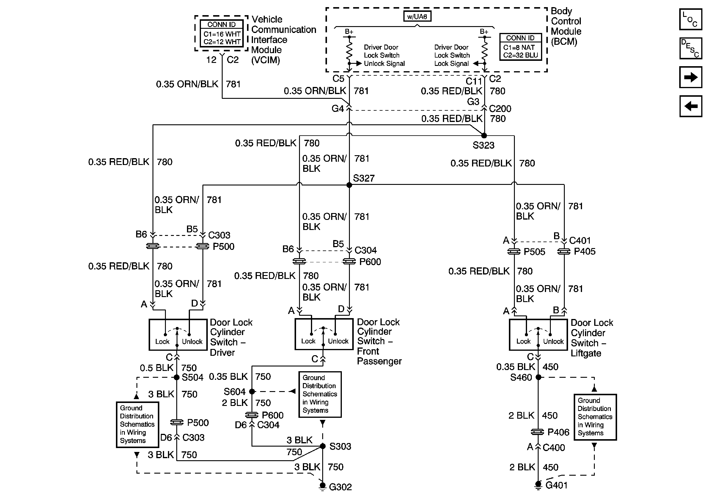
🢒 Key Cylinder Switches
Key Cylinder Switches
Key Cylinder Switches
G302 (2 of 2)
G302 (2 of 2)
G401
Master Electrical Component List
Power Door Locks Description and Operation
Door Lock Actuators
Door Lock Switches