GM Service Manual Online
For 1990-2009 cars only
Makes
🢒
Chevrolet
🢒
2002
🢒
Venture Ext.
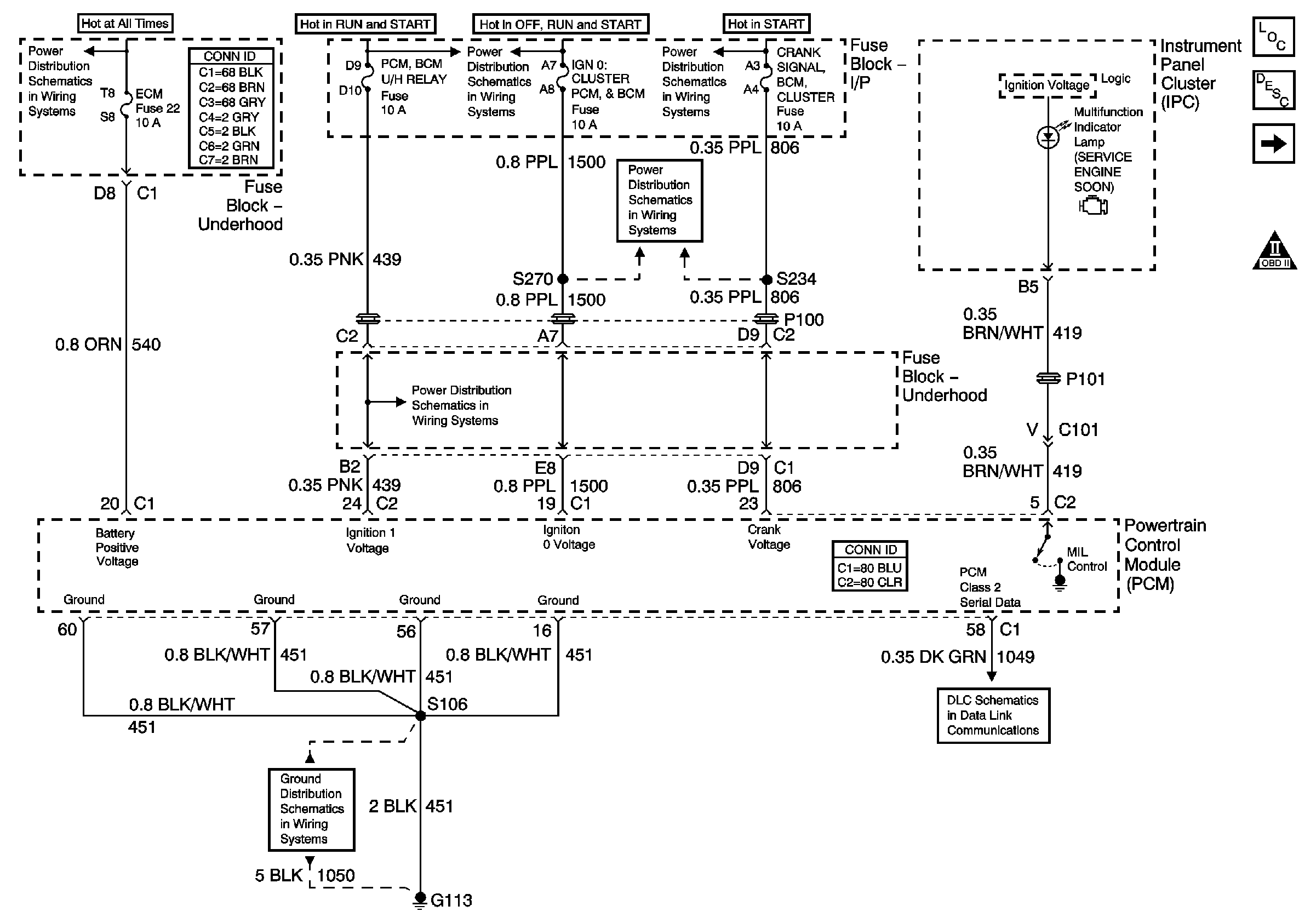
🢒 PWR, GND, DLC, and MIL
PWR, GND, DLC, and MIL
PWR, GND, DLC, and MIL
Master Electrical Component List
Electronic Ignition (EI) System Description
Engine Data Sensors
OBD II Symbol Description Notice
Headlamps, Generator
G100,G111 and G113
PCM, BCM, Cluster, Turn, SDM
IGN 1
IGN 1
Cluster, BCM, PCM, BTSI
DLC