GM Service Manual Online
For 1990-2009 cars only
Makes
🢒
Generic
🢒
2006
🢒
Unit Repair
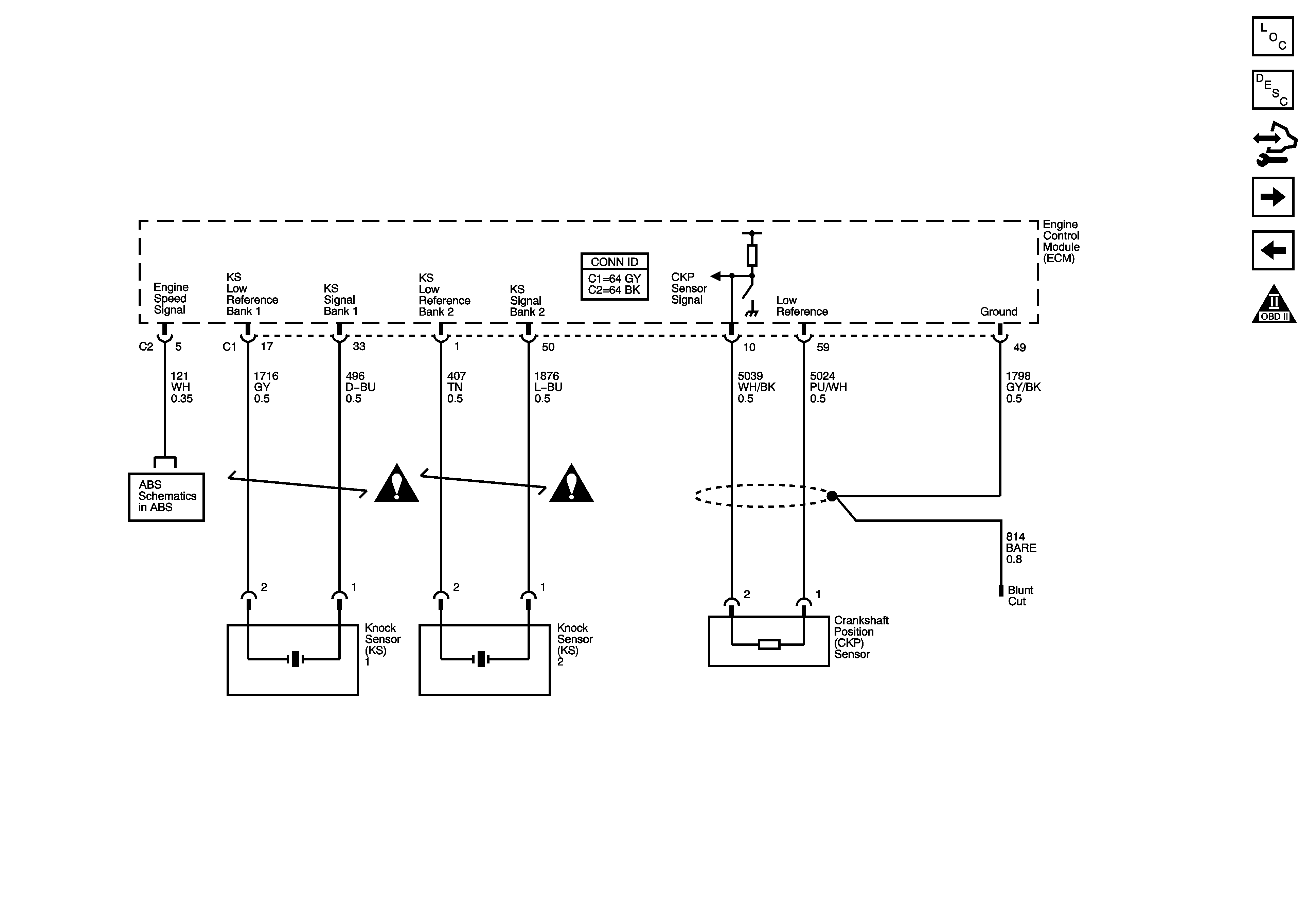
🢒 Knock and CKP Sensors and Engine Speed
Knock and CKP Sensors and Engine Speed
Ignition Controls - Knock and CKP Sensors and Engine Speed
Master Electrical Component List
Knock Sensor (KS) System Description
Control Module References
Ignition Controls - CMP Sensors and Solenoids
Ignition Controls - Bank 2 (Even) Ignition Coils
OBD II Symbol Description Notice
Indicators, Stop Lamp, Traction Controls, and Serial Data
Engine Controls Schematic Icons
Engine Controls Schematic Icons