GM Service Manual Online
For 1990-2009 cars only
Makes
🢒
Generic
🢒
2006
🢒
Unit Repair
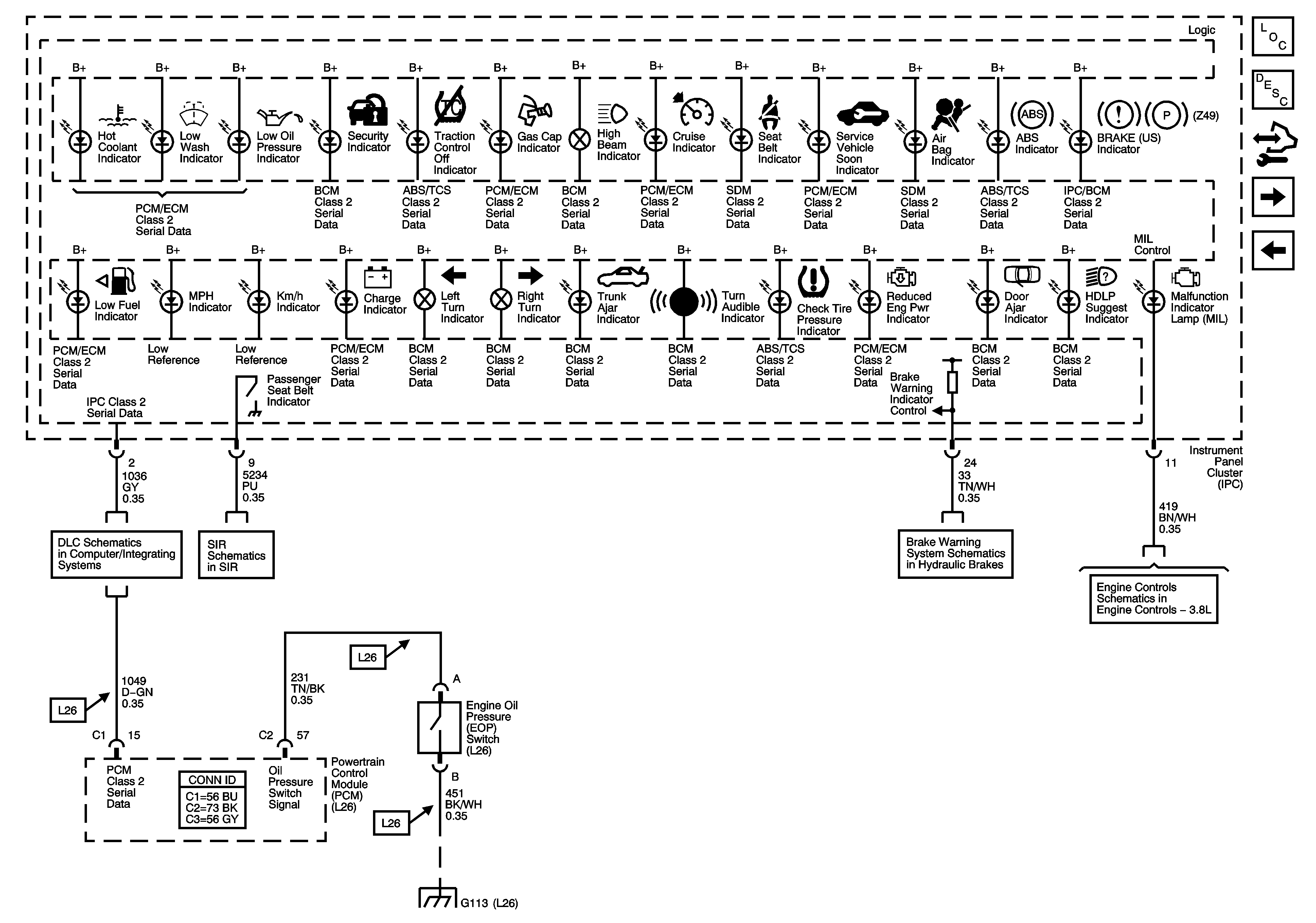
🢒 Indicators (U2E)
Indicators (U2E)
Indicators (U2E)
Master Electrical Component List
Indicator/Warning Message Description and Operation
Control Module References
Indicators (UH8)
Ambient Air Temperature Sensor, Electronic Compass Module, and Oil Level Switch
L26
Passenger Presence System
Brake Warning System Schematics
Module Power, Ground, Serial Data, and MIL
G101, G102, G103, G111, G112, and G113