GM Service Manual Online
For 1990-2009 cars only
Makes
🢒
Generic
🢒
2006
🢒
Unit Repair
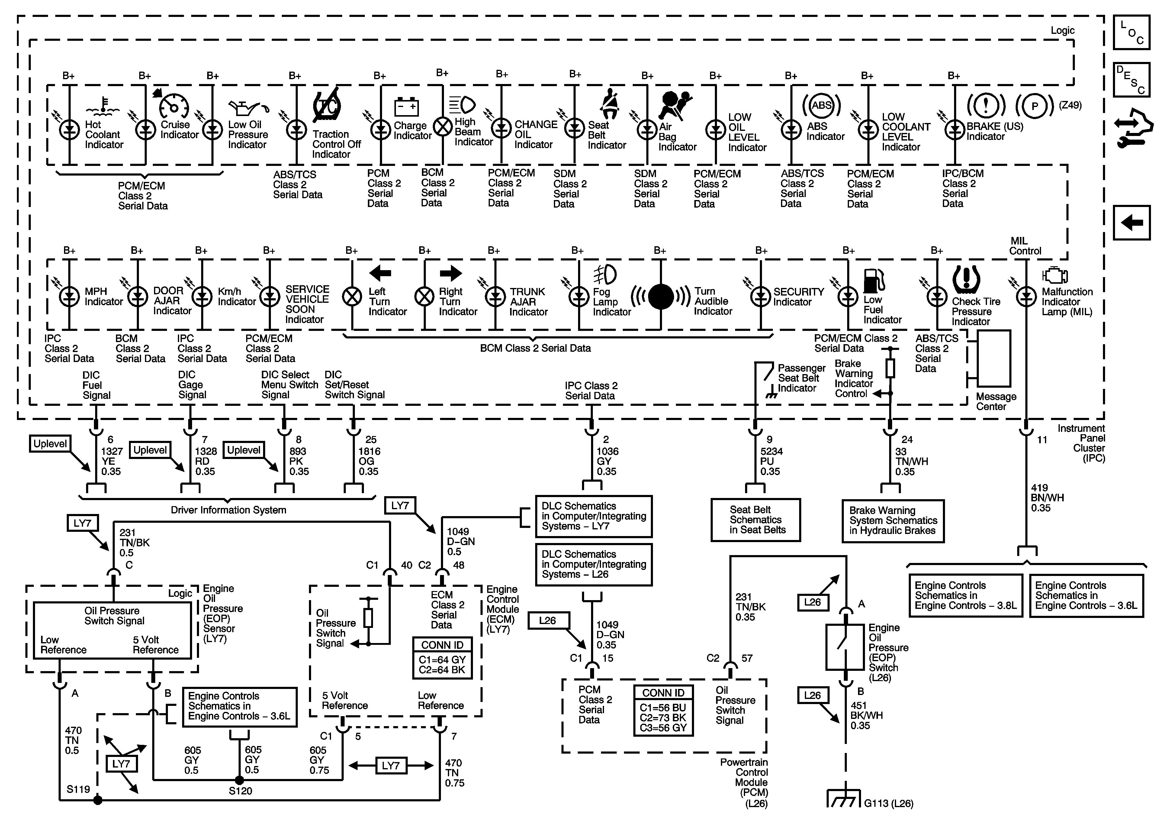
🢒 Indicators (UH8)
Indicators (UH8)
Indicators (UH8)
Master Electrical Component List
Indicator/Warning Message Description and Operation
Control Module References
Indicators (U2E)
5 Volt and Low Reference, Page 2 of 2
Driver Information System Schematics
LY7
L26
Seat Belt Schematics
Brake Warning System Schematics
Module Power, Ground, Serial Data, and MIL
Module Power, Ground, Serial Data, and MIL
G101, G102, G103, G111, G112, and G113