GM Service Manual Online
For 1990-2009 cars only
Makes
🢒
Generic
🢒
2006
🢒
Unit Repair
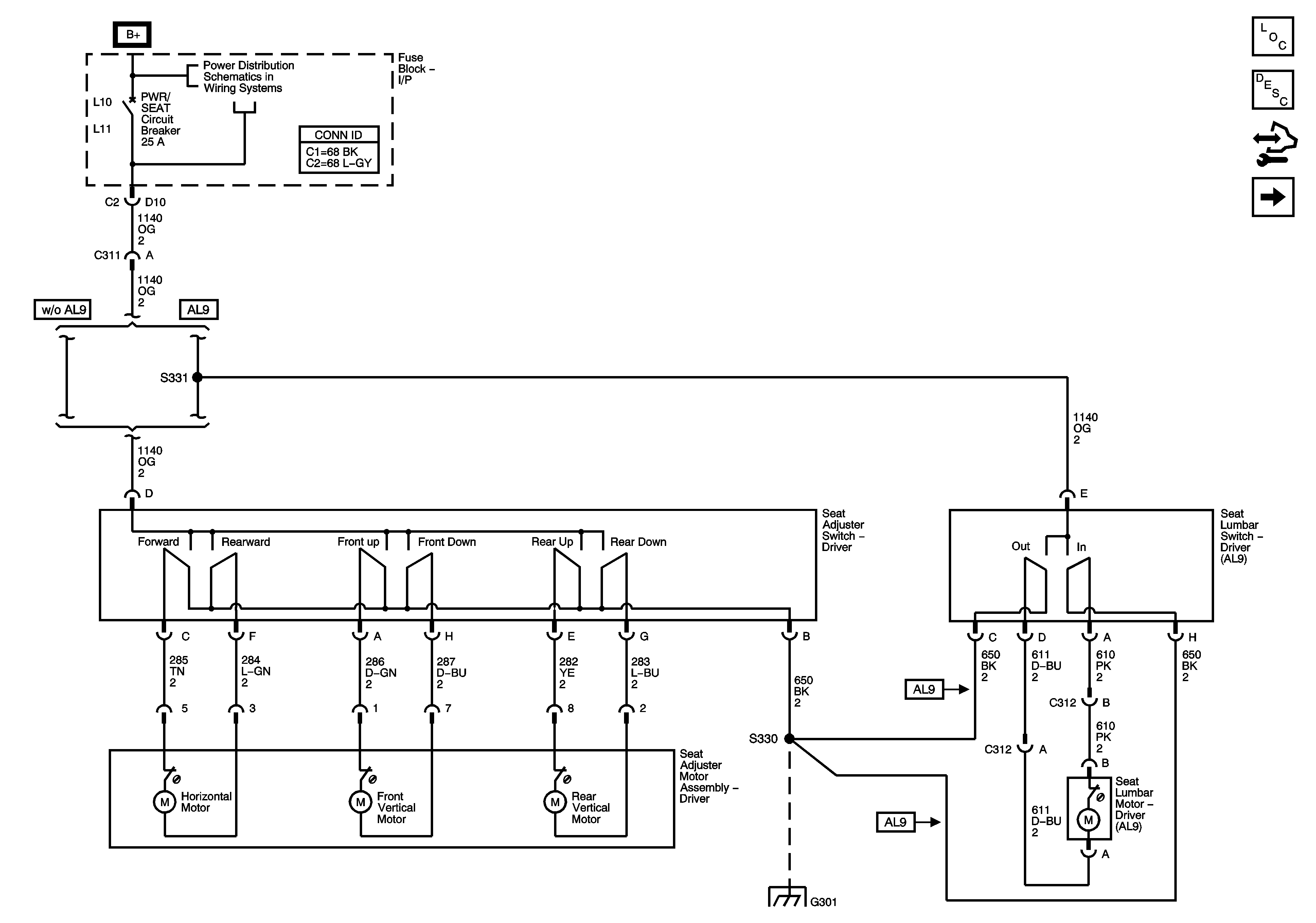
🢒 6-Way Power and Lumbar Controls
6-Way Power and Lumbar Controls
6-Way Power and Lumbar Controls
Master Electrical Component List
Power Seats System Description and Operation
Lumbar Support Description and Operation
Control Module References
Heat Controls
Fuse Block - Underhood BATT MAIN 2 Fuse, Fuse Block - I/P HTD SEAT, PWR MIRS, TURN/HAZ, DR LK/TRUNK, PRKSW, and SUN ROOF Fuses, PWR SEAT and PWR WDO Circuit Breakers, and RAP Relay
G301