GM Service Manual Online
For 1990-2009 cars only
Makes
🢒
Isuzu
🢒
2005
🢒
Ascender - 2WD
🢒
Body
🢒
Instrument Panel, Gages, and Console
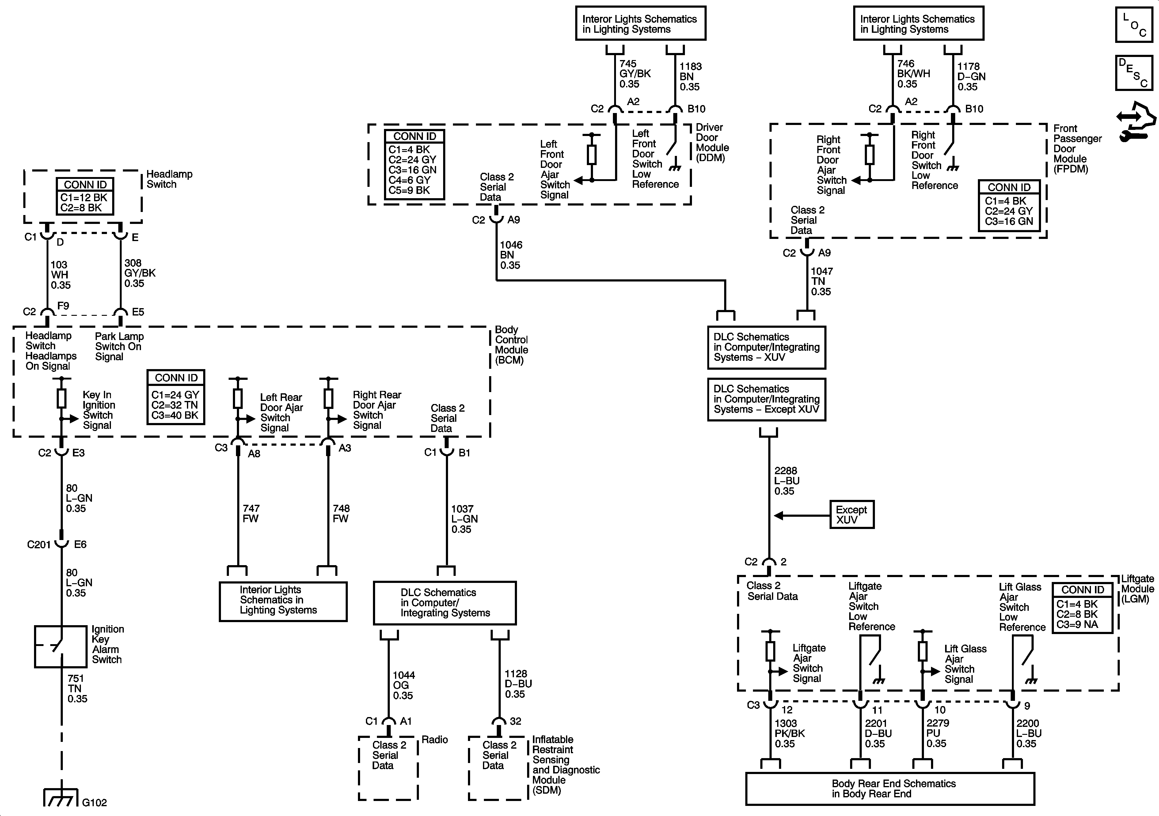
🢒 Audible Warnings Schematics
Master Electrical Component List
Audible Warnings Description and Operation
Control Module References
Door Switch Inputs
Door Switch Inputs
SP306 - XUV
SP306 - except XUV
Door Switch Inputs
SP205
G102
Liftgate