GM Service Manual Online
For 1990-2009 cars only
Makes
🢒
Isuzu
🢒
2007
🢒
Ascender - 2WD
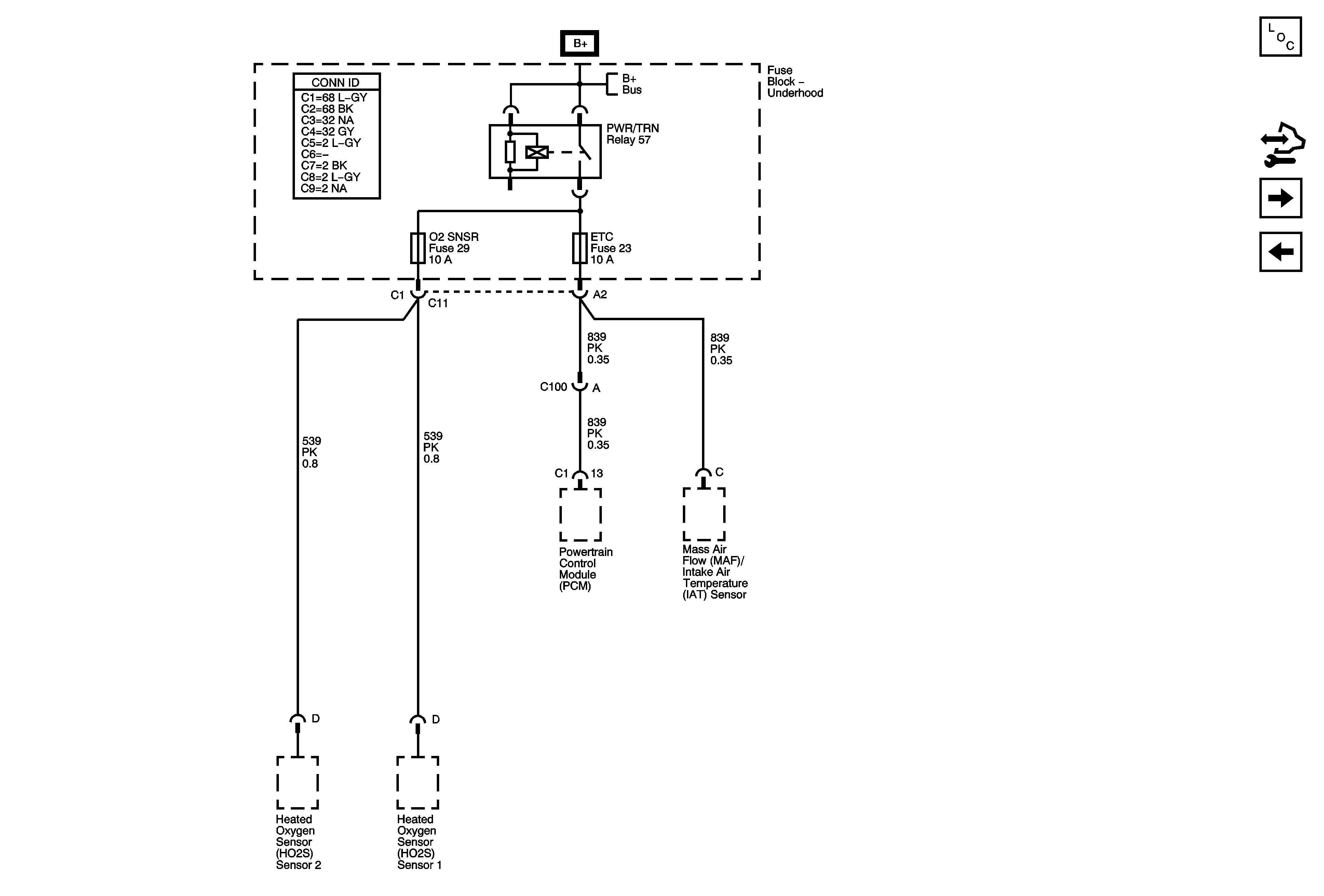
🢒 ETC and O2 SNSR Fuses - 4.2L
ETC and O2 SNSR Fuses - 4.2L
ETC, and O2 SNSR Fuses - 4.2L
Master Electrical Component List
Control Module References
ENG 1, ETC, INJA, INJB, O2 SNSR A, O2 SNSR B Fuses - 5.3L/6.0L
BRAKE, HVAC I, and TBC RUN Fuses
B+ Bus - Underhood Fuse Block