GM Service Manual Online
For 1990-2009 cars only
Makes
🢒
Oldsmobile
🢒
1998
🢒
Intrigue
🢒
Suspension
🢒
Tire Pressure Monitoring
🢒 Tire Pressure Monitoring System Schematics
Figure
1:
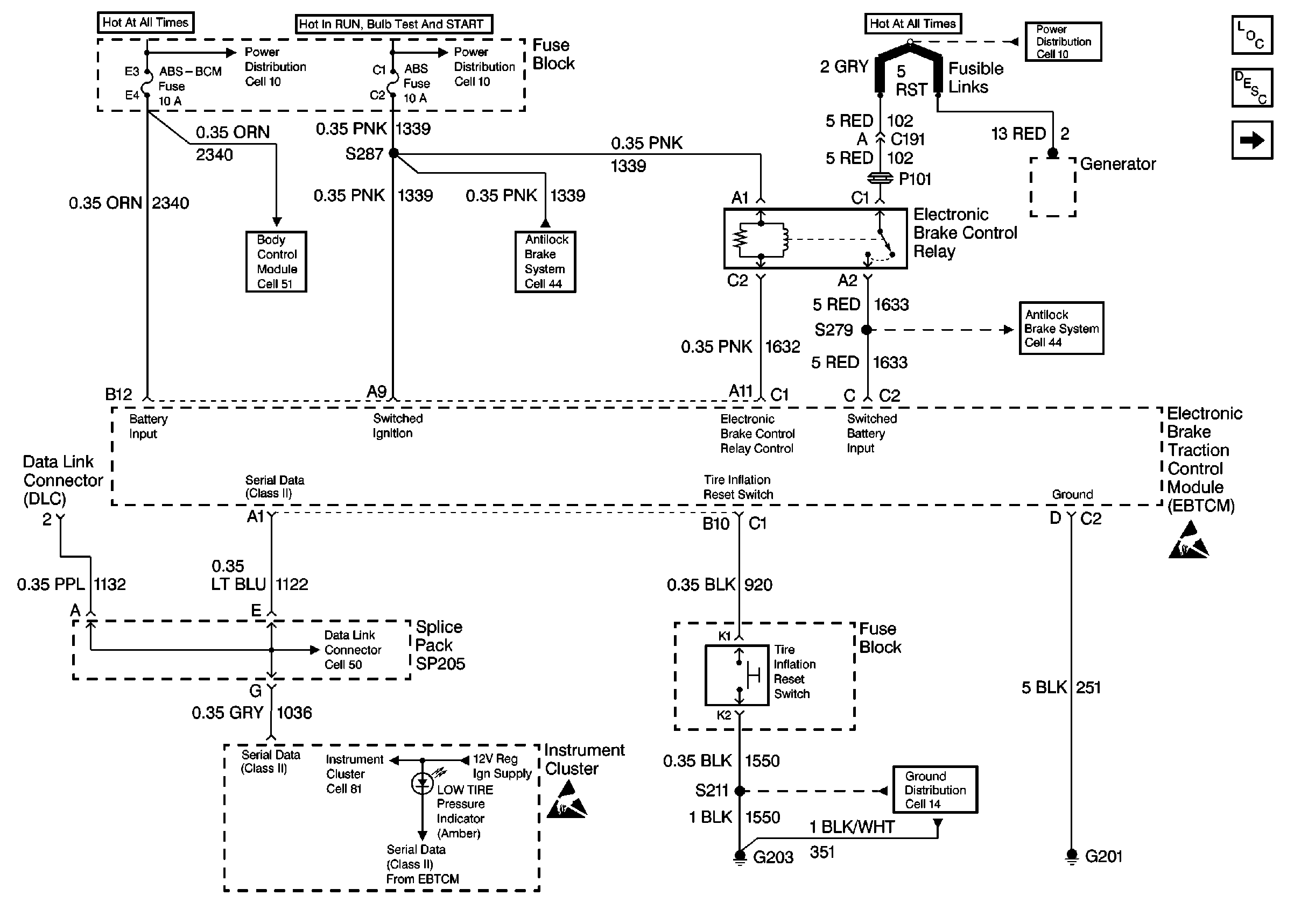
Cell 48: Power and Ground Distribution, Class II, and Reset Switch
Tire Pressure Monitoring System Components
Tire Pressure Monitor System Circuit Description
Cell 48: Wheel Speed Sensors
Handling Electrostatic Discharge Sensitive Parts Notice
Handling Electrostatic Discharge Sensitive Parts Notice
Cell 10: RADIO-HVAC, ABS-BCM, INADV POWER BUS, CIGAR LTR and CD CHANGER Fuses
Cell 10: ABS And BTSI Fuses
Data Link Connector Schematics
Body Control System Schematics
Instrument Cluster: Analog Schematics
ABS/ETS Schematics
ABS/ETS Schematics
Cell 14: LH I/P Ground G203
Figure
2:
Cell 48: Wheel Speed Sensors
Tire Pressure Monitoring System Components
Tire Pressure Monitor System Circuit Description
Cell 48: Power and Ground Distribution, Class II, and Reset Switch
Notice Twisted Wires
Handling Electrostatic Discharge Sensitive Parts Notice