GM Service Manual Online
For 1990-2009 cars only
Makes
🢒
Oldsmobile
🢒
2000
🢒
Intrigue
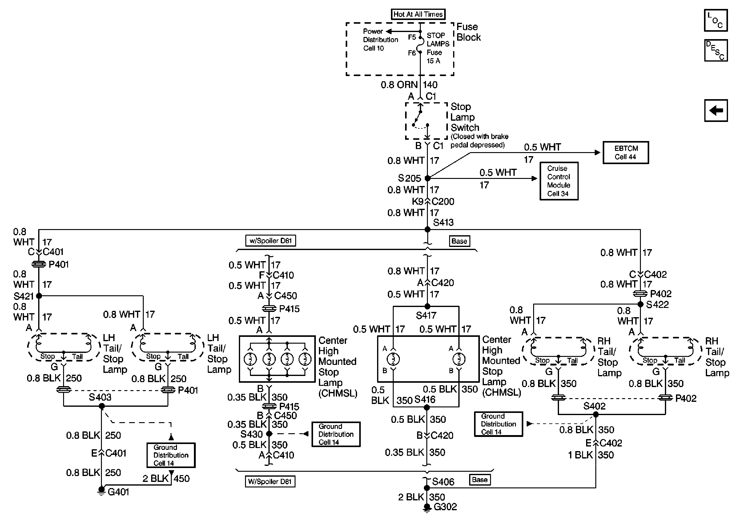
🢒 Cell 110: Power, Stop Lamp Switch, Stop Lamps, CHMSL Lamps
Cell 110: Power, Stop Lamp Switch, Stop Lamps, CHMSL Lamps
Cell 110: Power, Stop Lamp Switch, Stop Lamps, CHMSL Lamps
Lighting Systems Components
Exterior Lights Circuit Description
Cell 110: Rear Side Marker, Tail, License Plate Lamps
Cell 44: EBTCM, Power, Grounds, and Brake Modulator
Cell 34: Power, Ground, Steering Wheel Control and Stop Lamp Switch
Cell 10: DOOR LOCKS, HAZARD, HIGH BLOWER, POWER MIRRORS, and STOP LAMPS Fuses
Cell 14: LH Rear Compartment Ground G401
Cell 14: RH Body Harness Ground G302
Cell 14: RH Body Harness Ground G302