GM Service Manual Online
For 1990-2009 cars only
Makes
🢒
Oldsmobile
🢒
2000
🢒
Intrigue
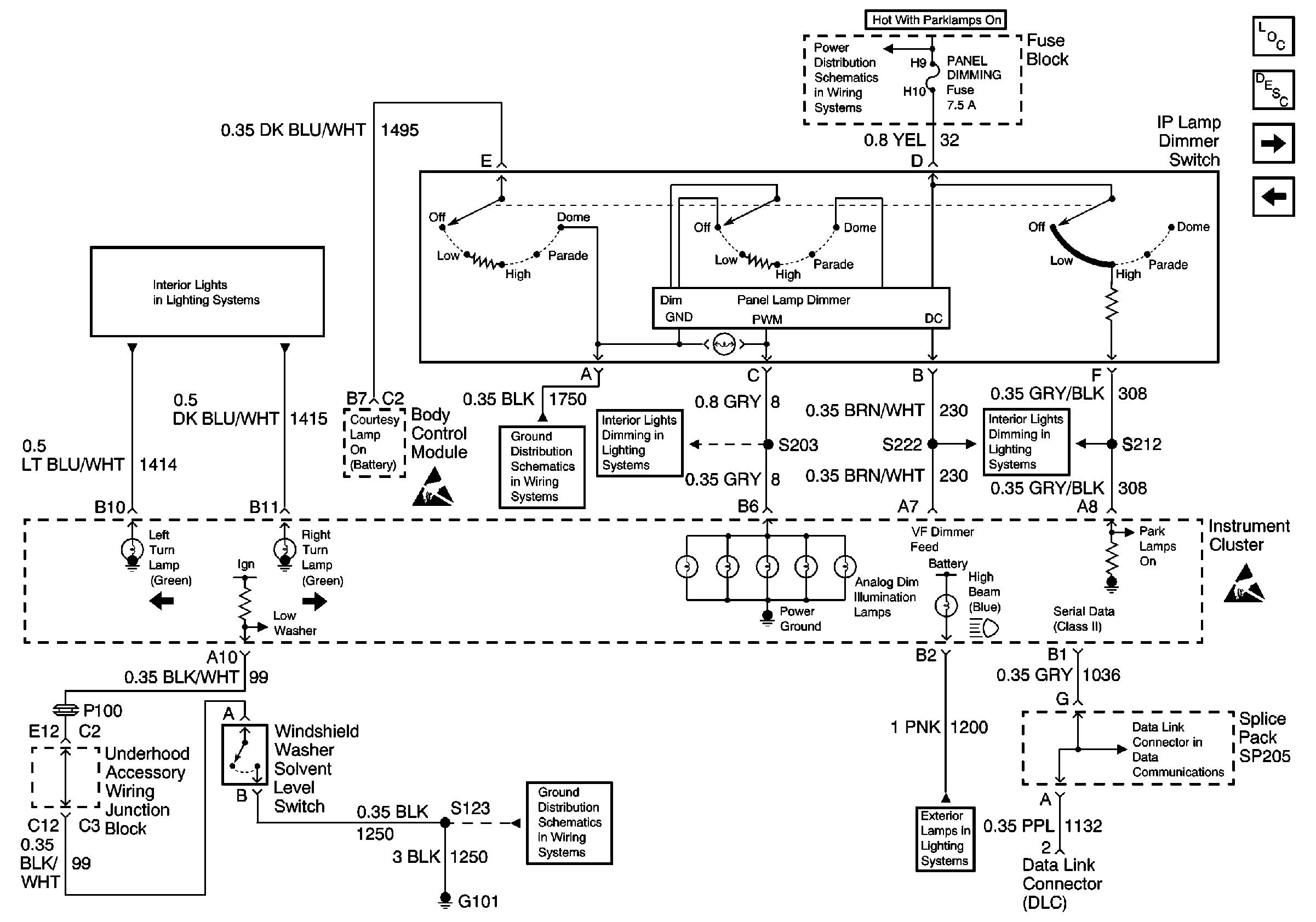
🢒 Interior Lights Dimming Inputs, Windshield Washer Solvent Level SwItch Input, and Serial Data
Interior Lights Dimming Inputs, Windshield Washer Solvent Level SwItch Input, and Serial Data
Interior Lights Dimming Inputs, Windshield Washer Solvent Level Switch Input, and Serial Data
Instrument Cluster Components
Instrument Cluster Circuit Description
Low Engine Coolant Level Switch Input and MIL Input
Power and Grounds, Trip Odometer Reset