GM Service Manual Online
For 1990-2009 cars only
Makes
🢒
Oldsmobile
🢒
2000
🢒
Intrigue
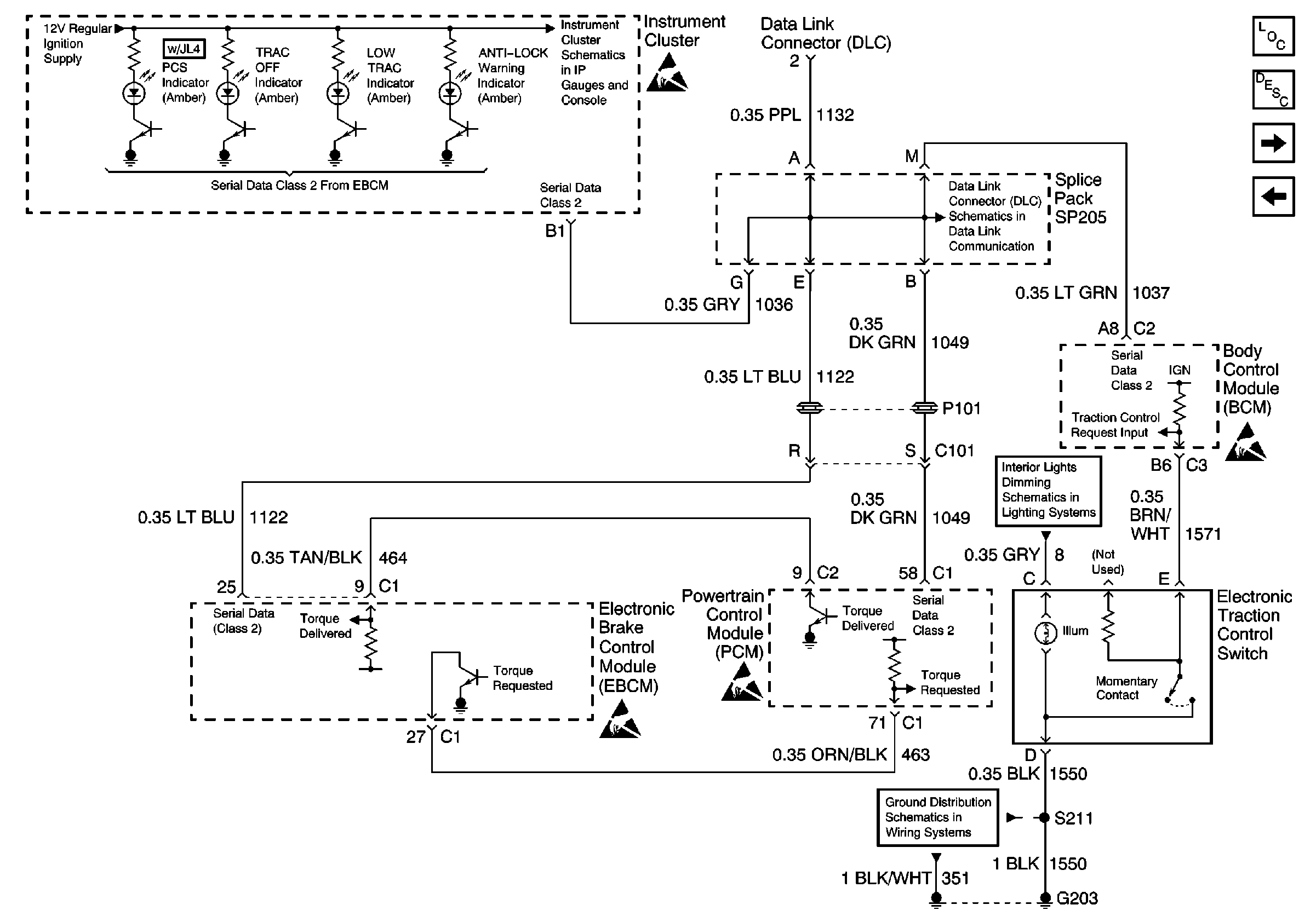
🢒 Instrument Cluster Indicators, Traction Control System, and Serial Data
Instrument Cluster Indicators, Traction Control System, and Serial Data
Instrument Cluster Indicators, Traction Control System, and Serial Data
Power and Grounds, Trip Odometer Reset
DLC Schematic
ABS Components
ABS Description
Brake Pressure Modulator Valve (BPMV)
Power/Ground Distribution, Stop Lamp Switch Input, and Variable EfforT Steering Control
Fused Distribution, Switches, and Instrument Cluster
Ground G203