GM Service Manual Online
For 1990-2009 cars only
Makes
🢒
Oldsmobile
🢒
2000
🢒
Intrigue
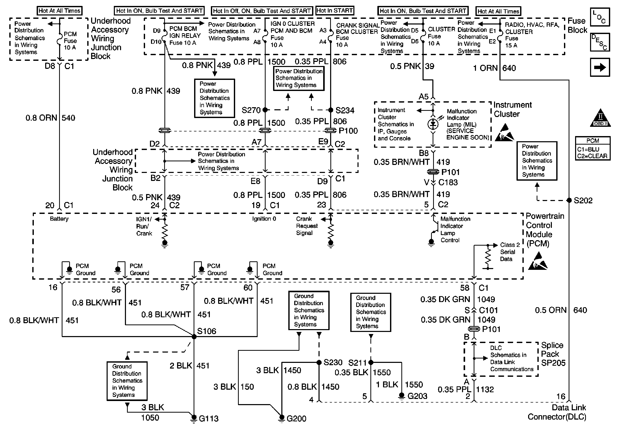
🢒 PCM Power and Grounds
PCM Power and Grounds
PCM Power and Grounds
Engine MaxiFuses, Underhood Fuses and Ignition Main Relay
Engine MaxiFuses, Underhood Fuses and Ignition Main Relay
Engine MaxiFuses, Underhood Fuses and Ignition Main Relay
Engine MaxiFuses, Underhood Fuses and Ignition Main Relay
Fuse Block: Heated Mirrors, Crank Signal/BCM/Cluster and IGN 0/Cluster/PCM/BCMFuses
Ground G113
Ground G200
Ground G203
Turn Signal/Corn Lps, Air Bag, Cluster
Radio/HVAC/RFA/Cluster/DATA Link, Cigar LTR./AUX Power and CD Changer Fuses
Low Engine Coolant Level Switch Input and MIL Input
Handling ESD Sensitive Parts Notice
Radio/HVAC/RFA/Cluster/DATA Link, Cigar LTR./AUX Power and CD Changer Fuses
Handling ESD Sensitive Parts Notice
DLC Schematic
Engine Controls Component Views
Powertrain Control Module Description
Front and Rear Ignition Control Modules
OBD II Symbol Description Notice