GM Service Manual Online
For 1990-2009 cars only
Makes
🢒
Oldsmobile
🢒
1998
🢒
LSS
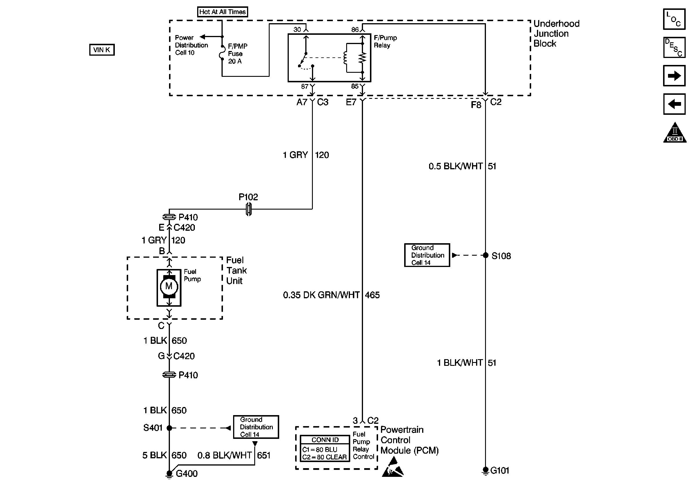
🢒 Cell 20: Engine Controls - PCM Fuel Control - VIN K
Cell 20: Engine Controls - PCM Fuel Control - VIN K
Cell 20: Engine Controls -- PCM Fuel Control -- VIN K
Engine Controls Components
Powertrain Control Module Description
Cell 20: Engine Controls - PCM Ignition Control
Cell 20: Engine Controls - PCM Fuel Tank Pressure Sensor, EVAP Canister Vent Solenoid
OBD II Symbol Description Notice
Handling ESD Sensitive Parts Notice
Ground Distribution Schematics
Ground Distribution Schematics
Power Distribution Schematics
Powertrain Control Module Connector End Views