GM Service Manual Online
For 1990-2009 cars only
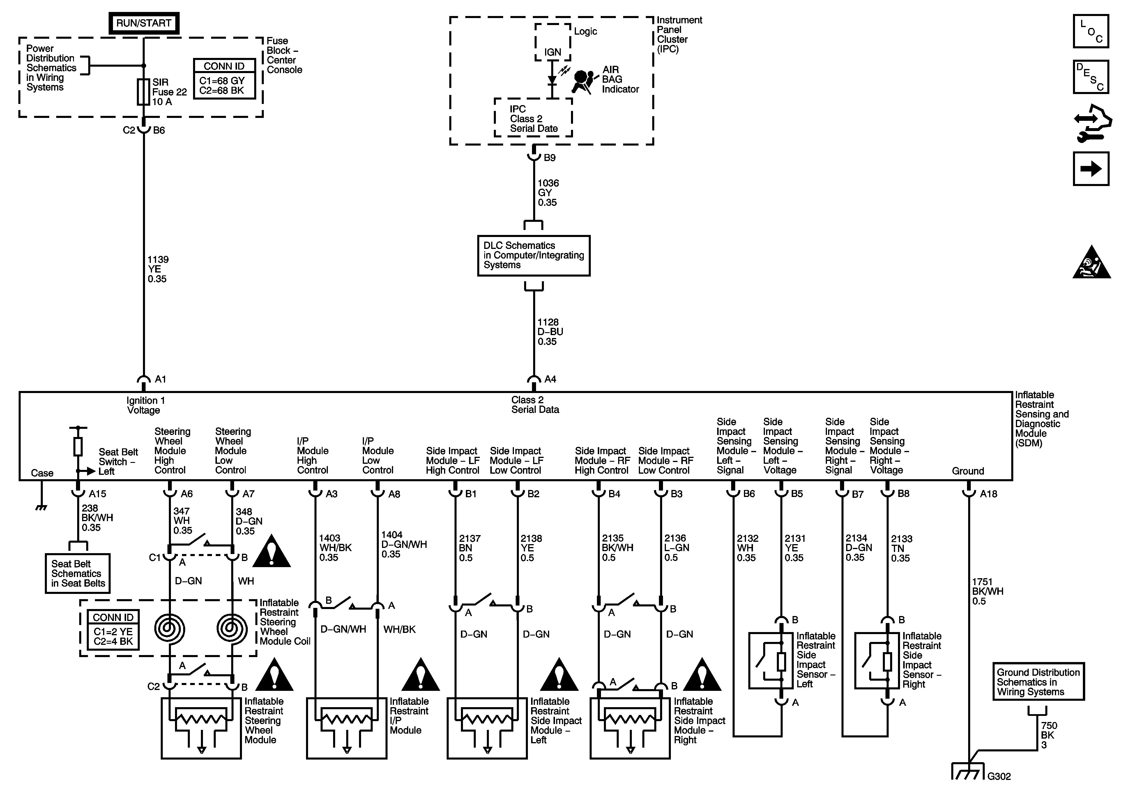
Figure 1:

Supplemental Inflatable Restrains System - Pontiac


Object Number: 1501127  Size: FS
Master Electrical Component List
SIR System Description and Operation
Control Module References
Power, Ground, and Serial Data - Buick
SIR Caution for Zoning
Ignition Switch - ACCY/RUN, and RUN/START Bus Bars, and BCM-ACC, IGN 1 MDL, INTEMM, and SIR Fuses
Data Link Connector (DLC)
Power, Ground, Serial Data and Message Center
SIR Schematic Icons
SIR Schematic Icons
SIR Schematic Icons
SIR Schematic Icons
SIR Schematic Icons
G302
G302
Figure 2:

Power, Ground, and Serial Data - Buick


Object Number: 1504181  Size: FS
Master Electrical Component List
SIR System Description and Operation
Control Module References
Inflatable Restraint Impact Sensors - Buick
Supplemental Inflatable Restraints System - Pontiac
SIR Caution for Zoning
Ignition Switch - ACCY/RUN, and RUN/START Bus Bars, and BCM-ACC, IGN 1 MDL, INTEMM, and SIR Fuses
Data Link Connector (DLC)
Power, Ground, Serial Data and Message Center
G302
G302
Figure 3:

Inflatable Restraint Front and Side Impact Sensors - Buick


Object Number: 1504186  Size: FS
Master Electrical Component List
SIR System Description and Operation
Control Module References
Inflatable Restraint Air Bags, Impact Module and Seat Belt Pretensioners - Buick
Power, Ground, and Serial Data - Buick
SIR Caution for Zoning
Figure 4:

Inflatable Restraint Air Bags and Seat Belt Pretensioners - Buick


Object Number: 1501132  Size: FS
Master Electrical Component List
SIR System Description and Operation
Control Module References
Passenger Presence System - Buick
Inflatable Restraint Impact Sensors - Buick
Figure 5:

Passenger Presence System - Buick


Object Number: 1504191  Size: FS
Master Electrical Component List
SIR System Description and Operation
Control Module References
Inflatable Restraint Air Bags, Impact Module and Seat Belt Pretensioners - Buick
Ignition Switch - ACCY/RUN, and RUN/START Bus Bars, and BCM-ACC, IGN 1 MDL, INTEMM, and SIR Fuses
G302