GM Service Manual Online
For 1990-2009 cars only
Figure 1:

Vehicle Theft Deterrent Module (VTD)


Object Number: 404751  Size: FS
Battery Voltage to the Rear Fuse Block
INJ1 and INJ2 Fuses, CR CONT, PCM IGN Fuses (Underhood Fuse Block)
Ignition Switch
G201 (2 of 3)
G201 (2 of 3)
Vehicle Theft Deterrent (VTD) Description
Theft Deterrent System Components
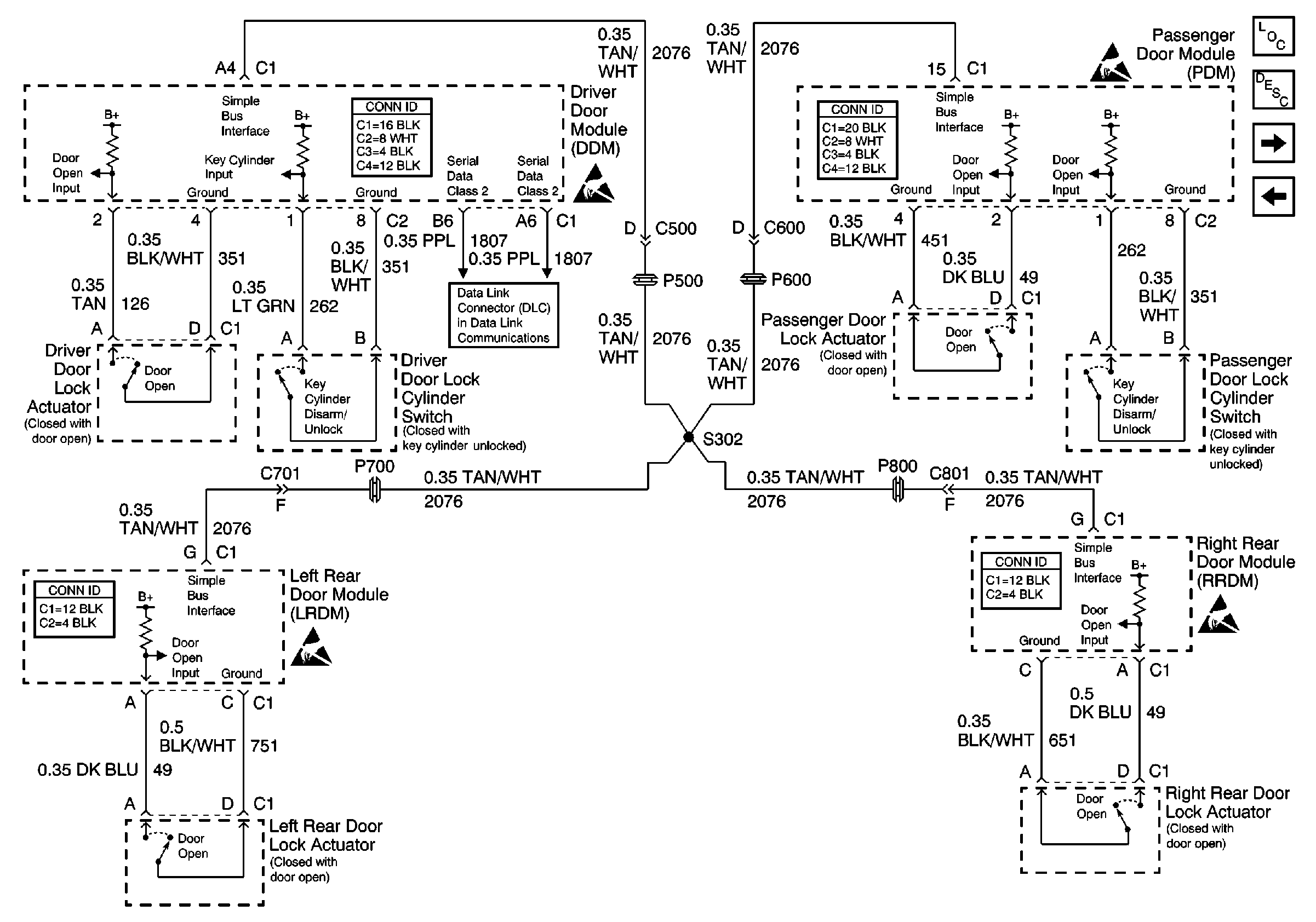
Figure 2:

Door Lock Actuators and Simple Bus Interface


Object Number: 404752  Size: FS
Theft Deterrent System Components
Content Theft Deterrent (CTD) Description
Vehicle Theft Deterrent Module (VTD)
Handling ESD Sensitive Parts Notice
Handling ESD Sensitive Parts Notice
Handling ESD Sensitive Parts Notice
Handling ESD Sensitive Parts Notice
Serial Data Class 2
Figure 3:

Content Theft Deterrent Indicators


Object Number: 607932  Size: FS
Theft Deterrent System Components
Content Theft Deterrent (CTD) Circuit Description
Vehicle Theft Deterrent Module (VTD)
Handling ESD Sensitive Parts Notice
G201 (1 of 3)
G201 (1 of 3)