GM Service Manual Online
For 1990-2009 cars only
Makes
🢒
Pontiac
🢒
2000
🢒
Firebird
🢒 Body Control Module System Inputs and Outputs
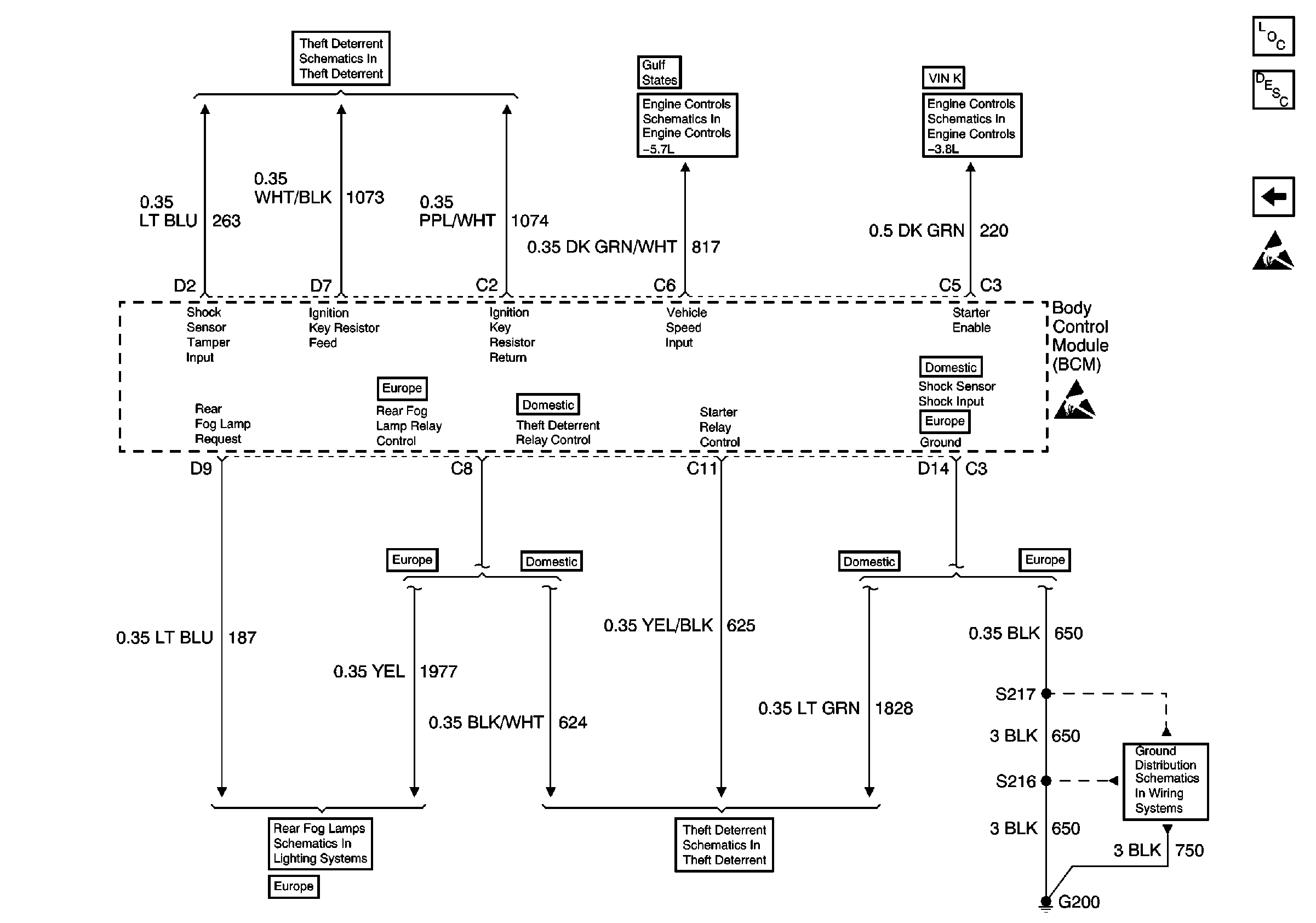
Body Control Module System Inputs and Outputs
Body Control Module System Inputs and Outputs
Body Control Module Components
Body Control System Circuit Description
Body Control Module System Outputs
Handling ESD Sensitive Parts Notice
Theft Deterrent System Schematics
BCM, Cruise Control Module, EBCM, IPC, Radio, and VSS
Fuel Pump Controls
Chevrolet: Rear Fog Lamps
Theft Deterrent System Schematics
G200 Splice S220