GM Service Manual Online
For 1990-2009 cars only
Makes
🢒
Pontiac
🢒
2000
🢒
Firebird
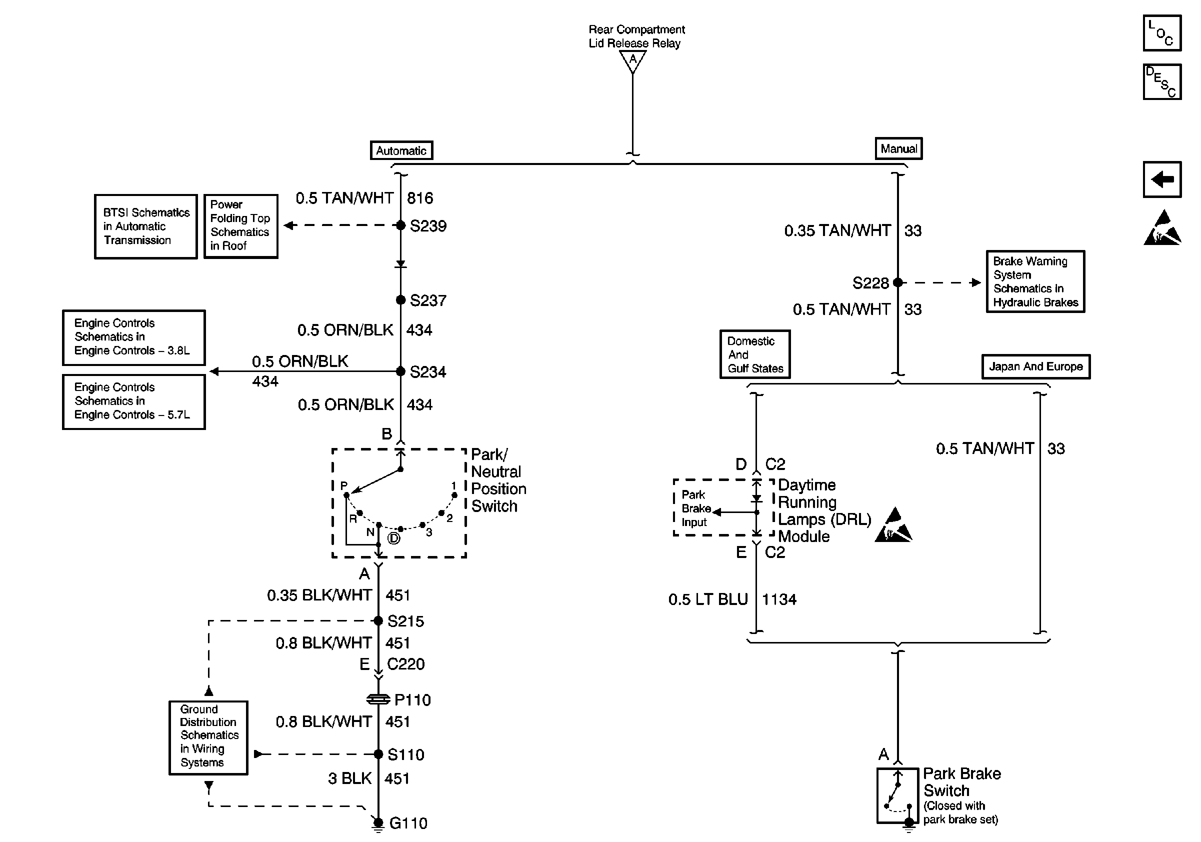
🢒 Park Brake Switch and Park/Neutral Position Switch
Park Brake Switch and Park/Neutral Position Switch
Park Brake Switch and Park/Neutral Position Switch
Body Rear End Components
Rear Compartment Lid Release Circuit Description
Body Control Module, Rear Release Actuator, Relay, and Switch
Handling ESD Sensitive Parts Notice
Body Control Module, Rear Release Actuator, Relay, and Switch
AT Shift Lock Control Actuator Solenoid, and Diode
Park Neutral Position Switch
Brake Fluid Level Sensor, Instrument Cluster and Park Brake Switch
Automatic Transmission, Park Neutral Position Switch
Automatic Transmission and Park/Neutral Position Switch
Ground Distribution Schematics