GM Service Manual Online
For 1990-2009 cars only
Makes
🢒
Pontiac
🢒
2000
🢒
Firebird
🢒 Ignition Controls, Knock Sensors
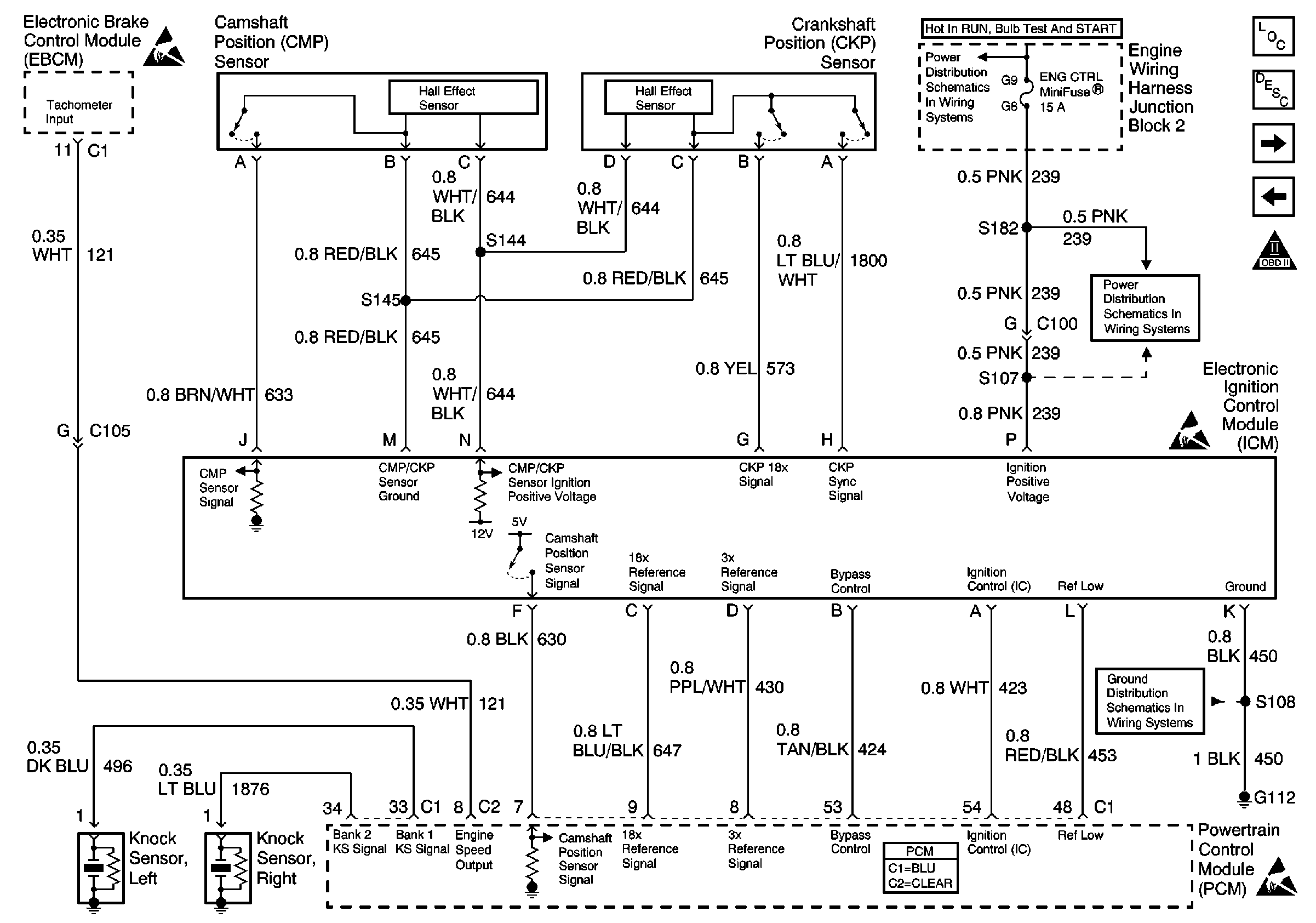
Ignition Controls, Knock Sensors
Ignition Controls, Knock Sensors
Engine Controls Components
Fuel Pump Controls
Class 2 Serial Data Line
OBD II Symbol Description Notice
Handling ESD Sensitive Parts Notice
ENG CTRL Fuse
ENG CTRL Fuse
G112 V6 VIN K
Powertrain Control Module Connector End Views
Handling ESD Sensitive Parts Notice
Electronic Ignition (EI) System Description