GM Service Manual Online
For 1990-2009 cars only
Makes
🢒
Pontiac
🢒
2001
🢒
Firebird
🢒 DRL Module, High and Lowbeam Headlights
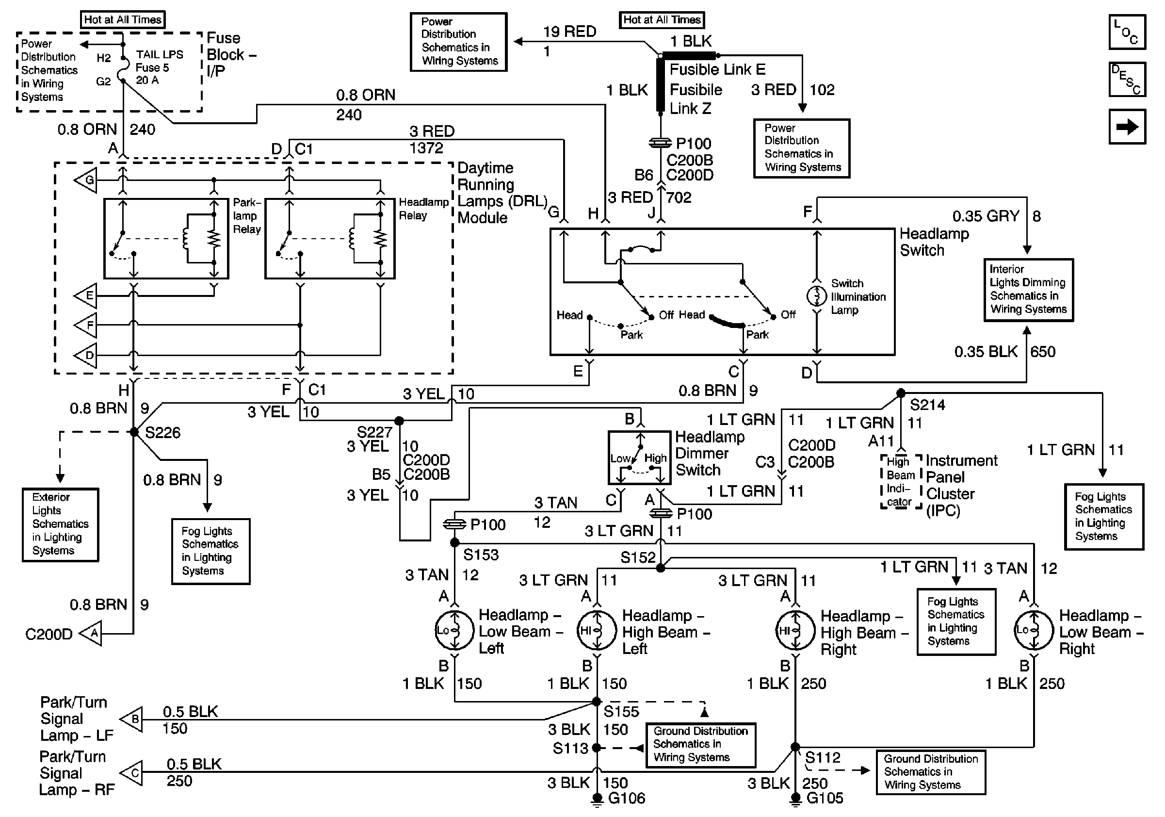
DRL Module, High and Lowbeam Headlights
DRL Module, High and Lowbeam Headlights
Master Electrical Component List
Exterior Lighting Systems Description and Operation
DRL Module, Park/Turn Lamps
Headlamp Switch and IP Dimmer Switch
Fog Lamp Switch, Fog Lamps
Fog Lamp Switch, Fog Lamps
G105
G106
DRL Module, Park/Turn Lamps
DRL Module, Park/Turn Lamps
DRL Module, Park/Turn Lamps
Fog Lamp Switch, Fog Lamps
DRL Module, Side Marker Lamps, Park/Turn Lamps, Fog Lamp Relay
DRL Module, Park/Turn Lamps
DRL Module, Park/Turn Lamps
DRL Module, Park/Turn Lamps
DRL Module, Park/Turn Lamps
TAIL LPS and STOP/HAZARD Fuses
Fusible Links, CIG/ACCY, ENG CTRL, IGN, I/P-1, I/P-2, and PWR ACCY Fuses
Fusible Links, CIG/ACCY, ENG CTRL, IGN, I/P-1, I/P-2, and PWR ACCY Fuses