GM Service Manual Online
For 1990-2009 cars only
Makes
🢒
Pontiac
🢒
2002
🢒
Firebird
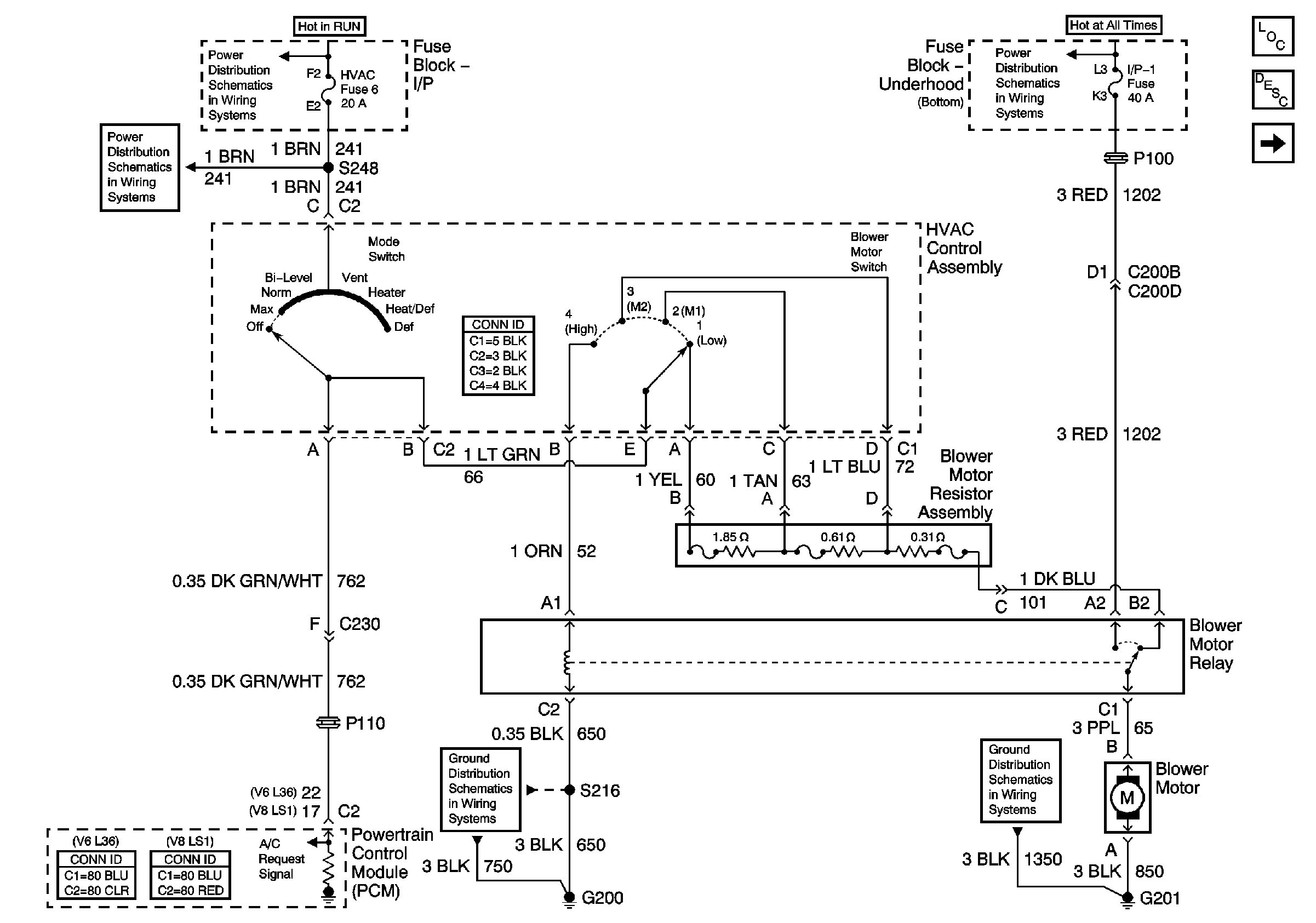
🢒 Blower Controls
Blower Controls
Blower Controls
Master Electrical Component List
Air Delivery Description and Operation
Compressor Controls - V6 L36
HVAC and TURN B/U Fuses
HVAC and TURN B/U Fuses
Battery Positive Voltage Bussing
G201
G200 Page 1 of 3