GM Service Manual Online
For 1990-2009 cars only
Makes
🢒
Pontiac
🢒
2002
🢒
Firebird
🢒 Ignition Controls
Ignition Controls
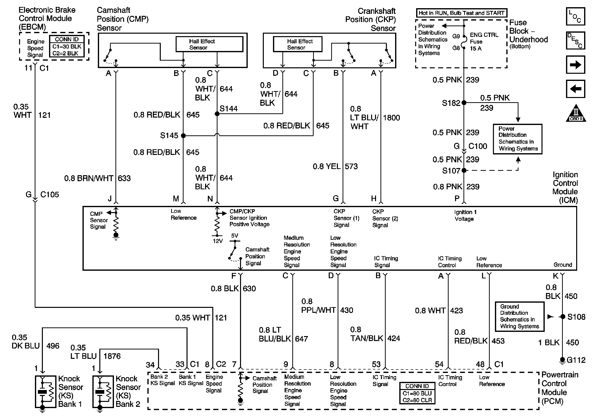
Ignition Controls - Ignition System and Sensors
Master Electrical Component List
Electronic Ignition (EI) System Description
Fuel Controls-Fuel Pump Controls
Engine Data Sensors-Electronic Throttle Controls (TAC)
OBD II Symbol Description Notice
ENG CTRL Fuse
ENG CTRL Fuse
G112 V8 LS1