GM Service Manual Online
For 1990-2009 cars only
Makes
🢒
Pontiac
🢒
2002
🢒
Firebird
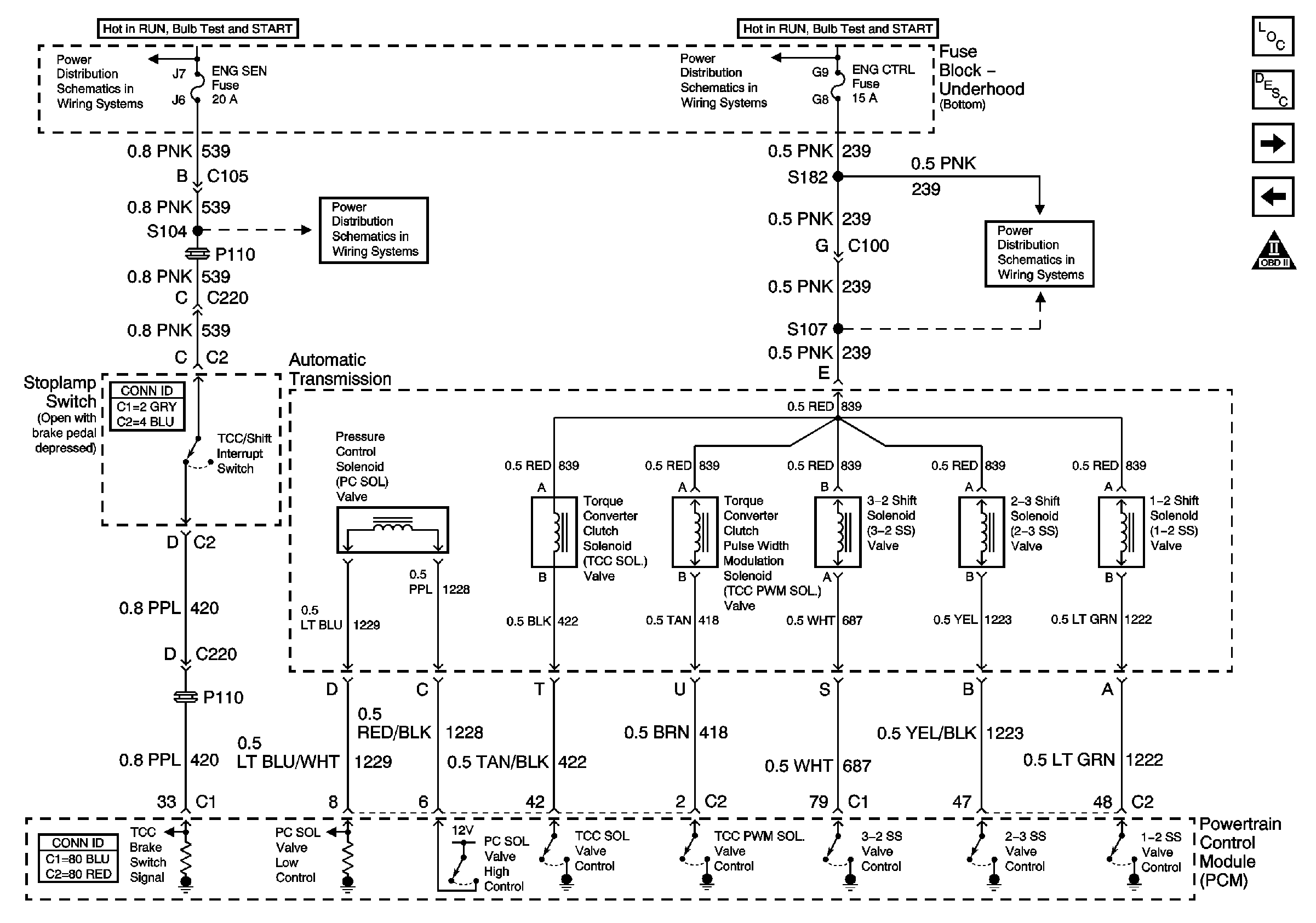
🢒 Solenoids and TCC V8 LS1
Solenoids and TCC V8 LS1
Solenoids and TCC Switch (V8 LS1)
Master Electrical Component List
Transmission General Information
VSS, TFT and PNP V8 LS1
VSS, TFT and PNP V6 L36
OBD II Symbol Description Notice
ENG CTRL Fuse
ENG CTRL Fuse
ENG SEN Fuse
ENG SEN Fuse