GM Service Manual Online
For 1990-2009 cars only
Makes
🢒
Pontiac
🢒
2002
🢒
Firebird
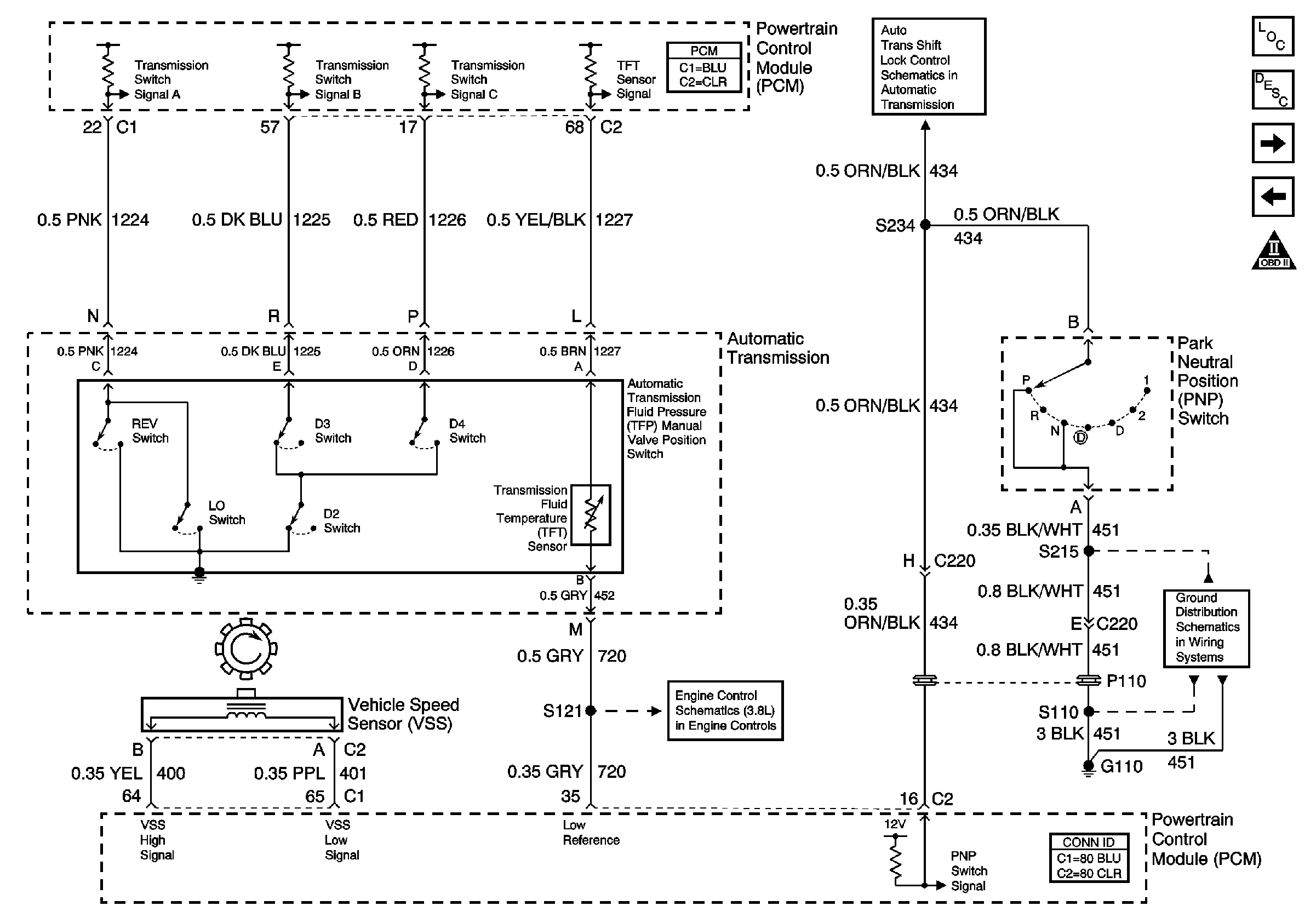
🢒 VSS, TFT and PNP V6 L36
VSS, TFT and PNP V6 L36
VSS,TFT and PNP (V6L36)
Master Electrical Component List
Transmission General Information
Solenoids and TCC V8 LS1
Solenoids and TCC Switch V6 L36
OBD II Symbol Description Notice
G110 V6 L36
Shift Lock Control Schematic
Fuel Controls-EVAP and Device Controls