GM Service Manual Online
For 1990-2009 cars only
Makes
🢒
Pontiac
🢒
2002
🢒
Firebird
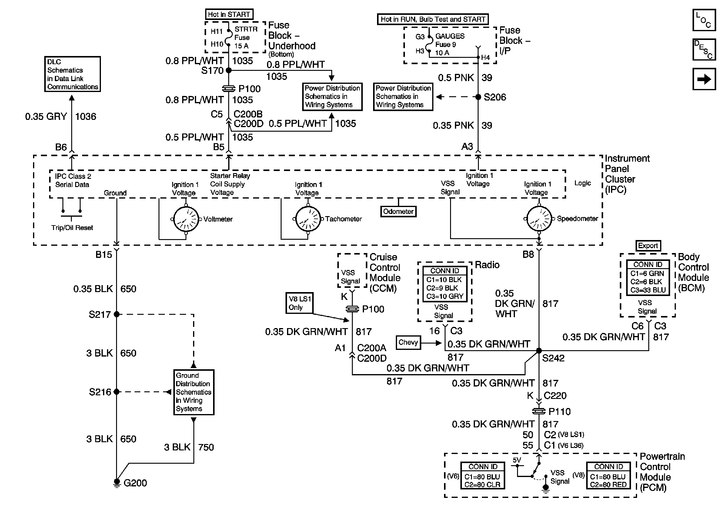
🢒 Power, Ground, SerialData, Speedometer,Tachometer and Voltmeter
Power, Ground, SerialData, Speedometer,Tachometer and Voltmeter
Power, Ground, Serial Data,Speedometer, Tachometer and Voltmeter
Master Electrical Component List
Instrument Cluster Description and Operation
Engine Coolant Temperature Gauge, Engine Oil Pressure Gauge and Fuel Level Gauge
Class 2 Serial Data Communication
G200 Page 1 of 3
ABS IGN, PCM IGN and STRTR Fuses
AIR BAG and GAUGES Fuses