GM Service Manual Online
For 1990-2009 cars only
Makes
🢒
Pontiac
🢒
2002
🢒
Firebird
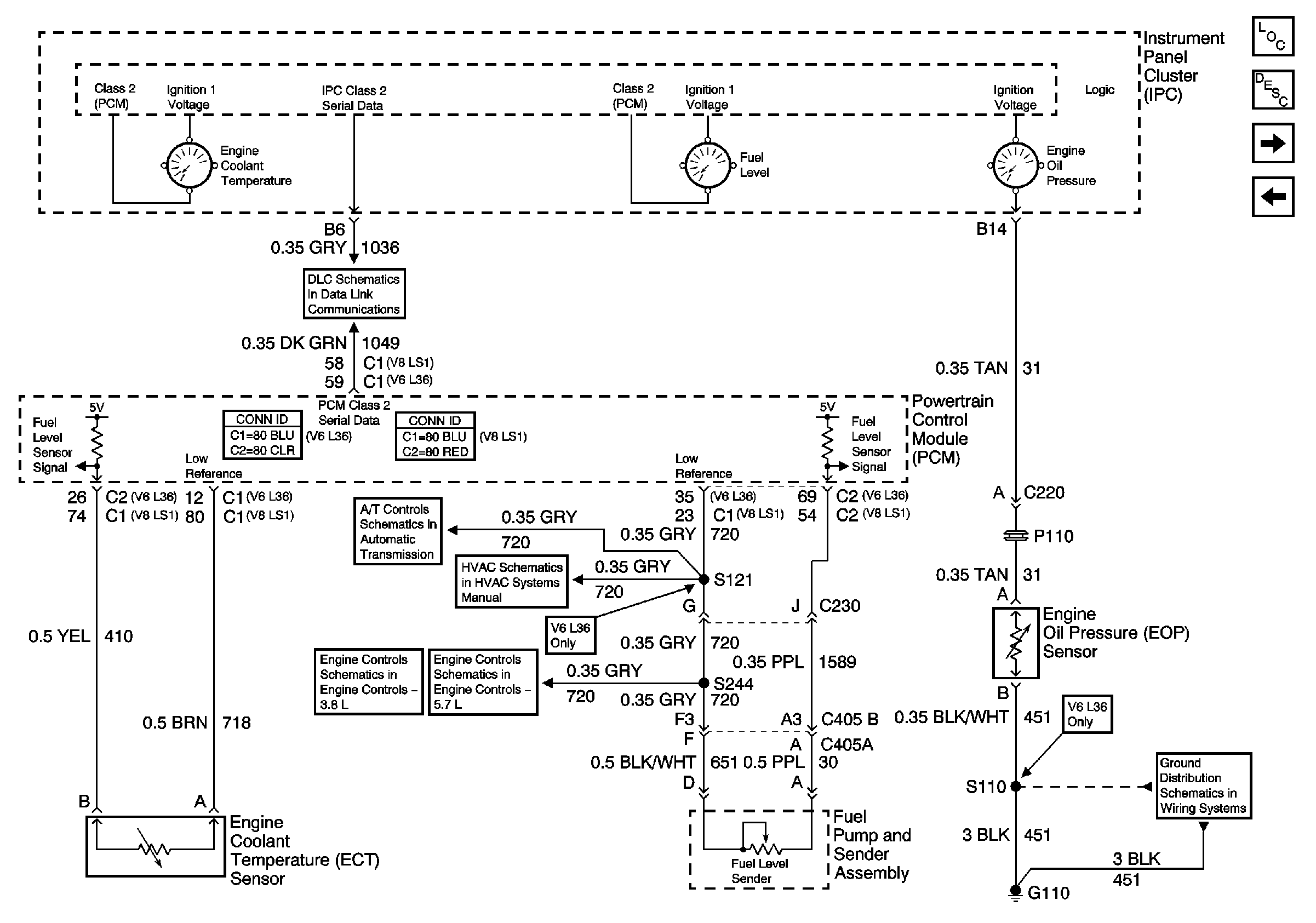
🢒 Engine Coolant Temperature Gauge, Engine Oil Pressure Gauge and Fuel Level Gauge
Engine Coolant Temperature Gauge, Engine Oil Pressure Gauge and Fuel Level Gauge
Engine Coolant Temperature (ECT), Engine Oil Pressure (EOP), and Fuel Level Gage
Master Electrical Component List
Instrument Cluster Description and Operation
Lamp Indicators
Power, Ground, SerialData, Speedometer,Tachometer and Voltmeter
Class 2 Serial Data Communication
VSS, TFT and PNP V6 L36
Compressor Controls - V6 L36
Fuel Controls-Fuel Pump Controls
Fuel Controls-EVAP Controls
G110 V6 L36