GM Service Manual Online
For 1990-2009 cars only
Makes
🢒
Pontiac
🢒
2001
🢒
Grand Am
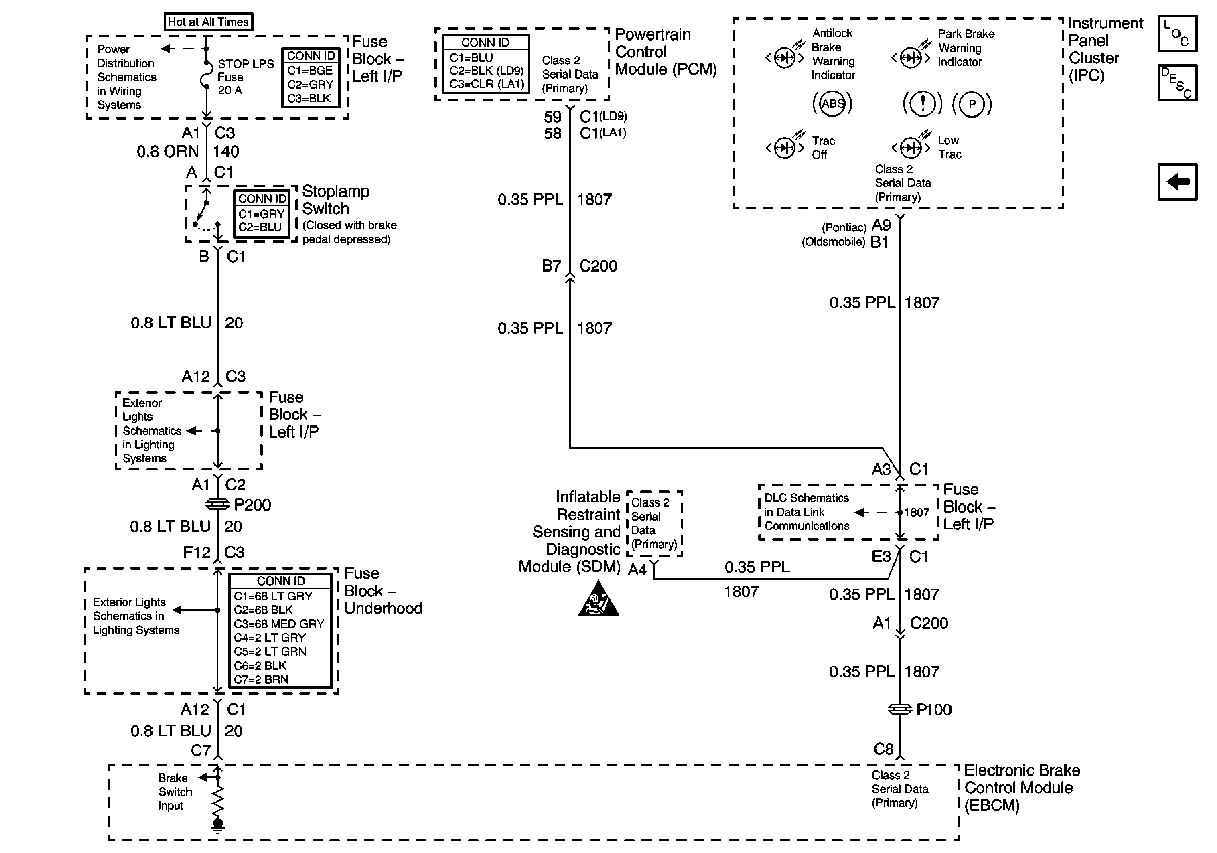
🢒 Brake Switch and Fault Indicators
Brake Switch and Fault Indicators
Brake Switch and Fault Indicators
Master Electrical Component List
ABS Description and Operation
ETS Off Switch
Data Link Connector Schematics
Cruise Control Module
High Mounted Stop Lamp Assembly
RH HDLP, LH HDLP, GEN BATT, LH BEC BATT 2, STOP LPS, HAZARD LPS, IPC/HVACBATT, BFC BATT Fuses