GM Service Manual Online
For 1990-2009 cars only
Makes
🢒
Pontiac
🢒
2001
🢒
Grand Prix
🢒
Body and Accessories
🢒
Instrument Panel, Gauges, and Console
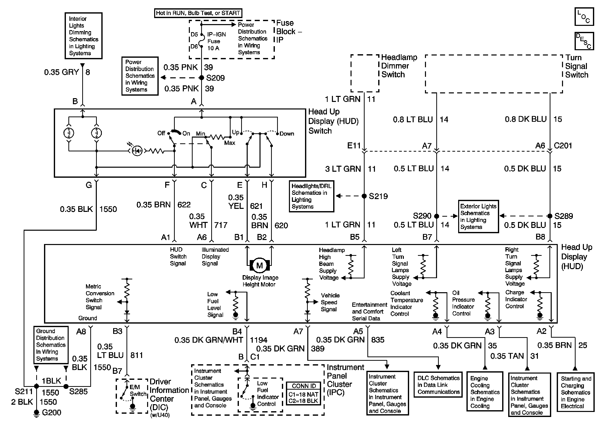
🢒 Head Up Display Schematics
Instrument Panel Lighting Continued
IP-IGN, CRUISE, ECM Fuses
IP-IGN, CRUISE, ECM Fuses
Daytime Running Lamps (DRL) Control Module Outputs
Front Park and Turn Signal Lamps
G200, S211, S285
Gauges
Gauges
Data Link Connector (DLC) Schematics
Indicators
Indicators
Generator
Master Electrical Component List