GM Service Manual Online
For 1990-2009 cars only
Makes
🢒
Pontiac
🢒
2003
🢒
Grand Prix
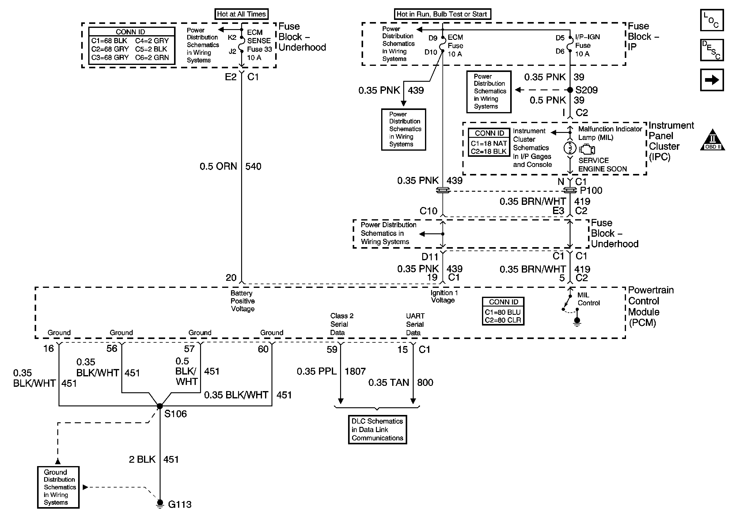
🢒 PCM Power, Ground, Serial Data, and MIL
PCM Power, Ground, Serial Data, and MIL
PCM Power, Ground, Serial Data, and MIL
Master Electrical Component List
Powertrain Control Module Description
5 Volt and Low Reference Bussing
OBD II Symbol Description Notice
AIR, ECM SENSE, ALT SENSE, and B/U Lamp Fuses
IP-IGN, CRUISE, and ECM Fuses
IP-IGN, CRUISE, and ECM Fuses
IP-IGN, CRUISE, and ECM Fuses
IP-IGN, CRUISE, and ECM Fuses
Indicators
G100, G111, G113
DLC