GM Service Manual Online
For 1990-2009 cars only
Makes
🢒
Pontiac
🢒
2005
🢒
Grand Prix
🢒 LS4
LS4
LS4
Master Electrical Component List
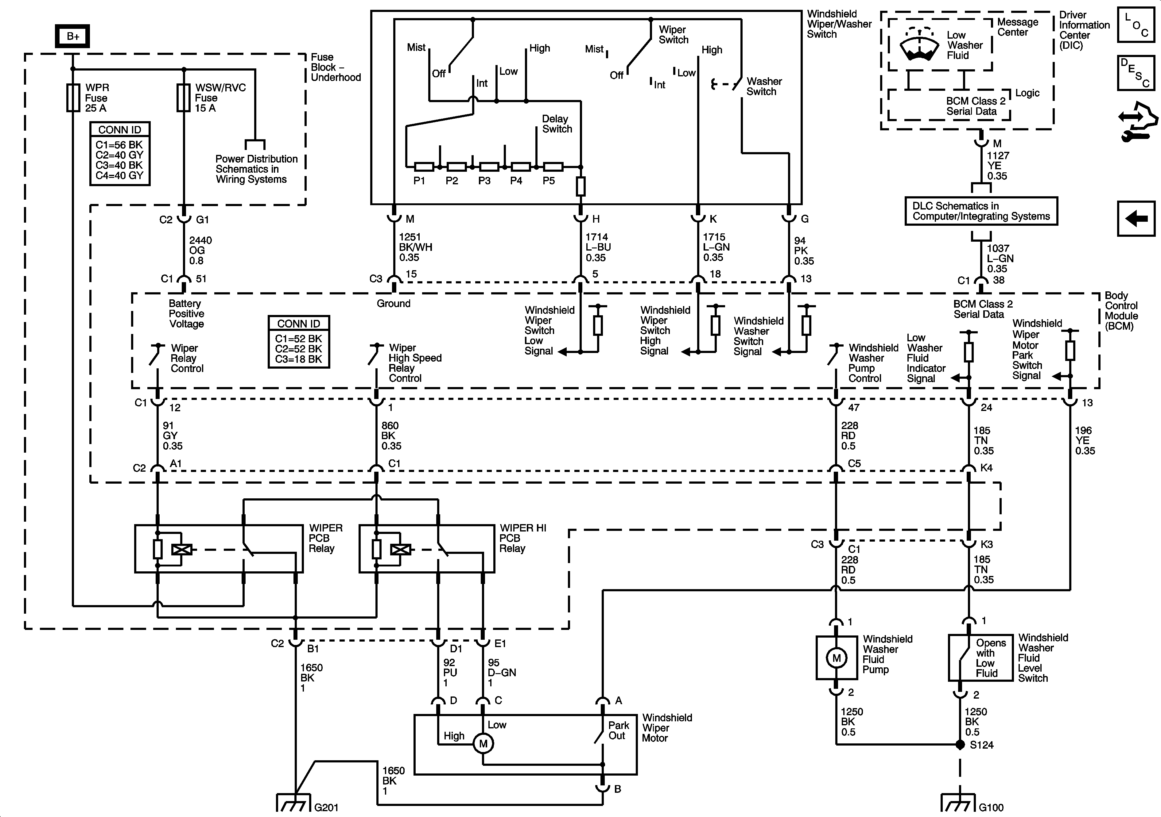
Wiper/Washer System Description and Operation
Control Module References
Wiper/Washer System Schematics
Fuse Block - Underhood Bussing
BATT 3, BATT 4, ABS MTR, ABS SOL, ECM/TCM, WSW/RVC, and AUX PWR Fuses
G102, G115 and G201
LS4
G100