GM Service Manual Online
For 1990-2009 cars only
Makes
🢒
Pontiac
🢒
2006
🢒
Solstice
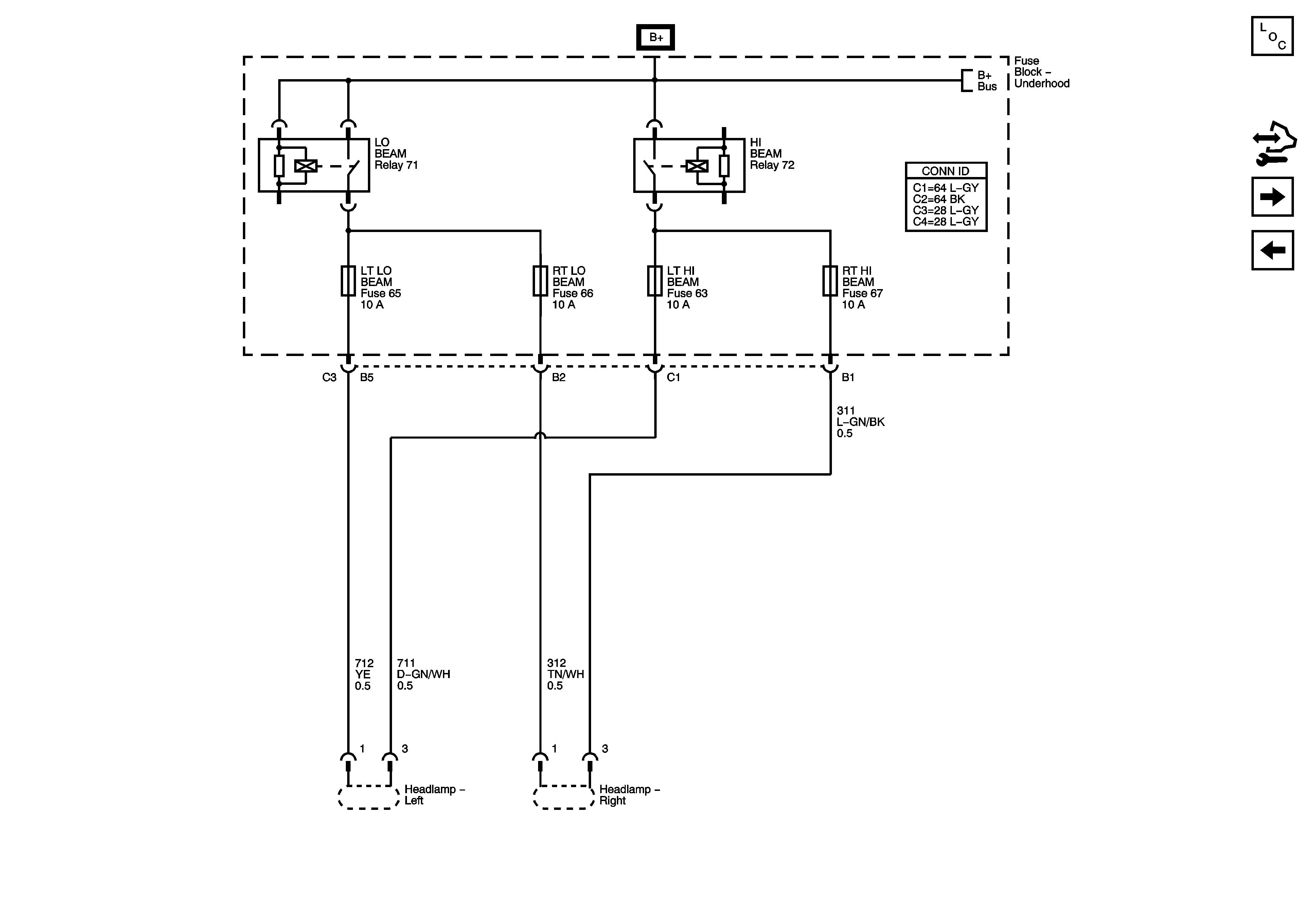
🢒 LT LO BEAM, RT LO BEAM, LT HI BEAM, and RT HI BEAM Fuses
LT LO BEAM, RT LO BEAM, LT HI BEAM, and RT HI BEAM Fuses
LT LOW BEAM, RT LOW BEAM, LT HI BEAM, and RT HI BEAM Fuses
Master Electrical Component List
Control Module References
ABS 10A, BCK/UP, BCK/UP LAMP, CAN VENT, ECM/TRANS, I/P IGN, and TRUNK Fuses
B+ Bus Bar - 2 of 2
B+ Bus Bar - 1 of 2