GM Service Manual Online
For 1990-2009 cars only
Makes
🢒
Pontiac
🢒
2001
🢒
Sunfire
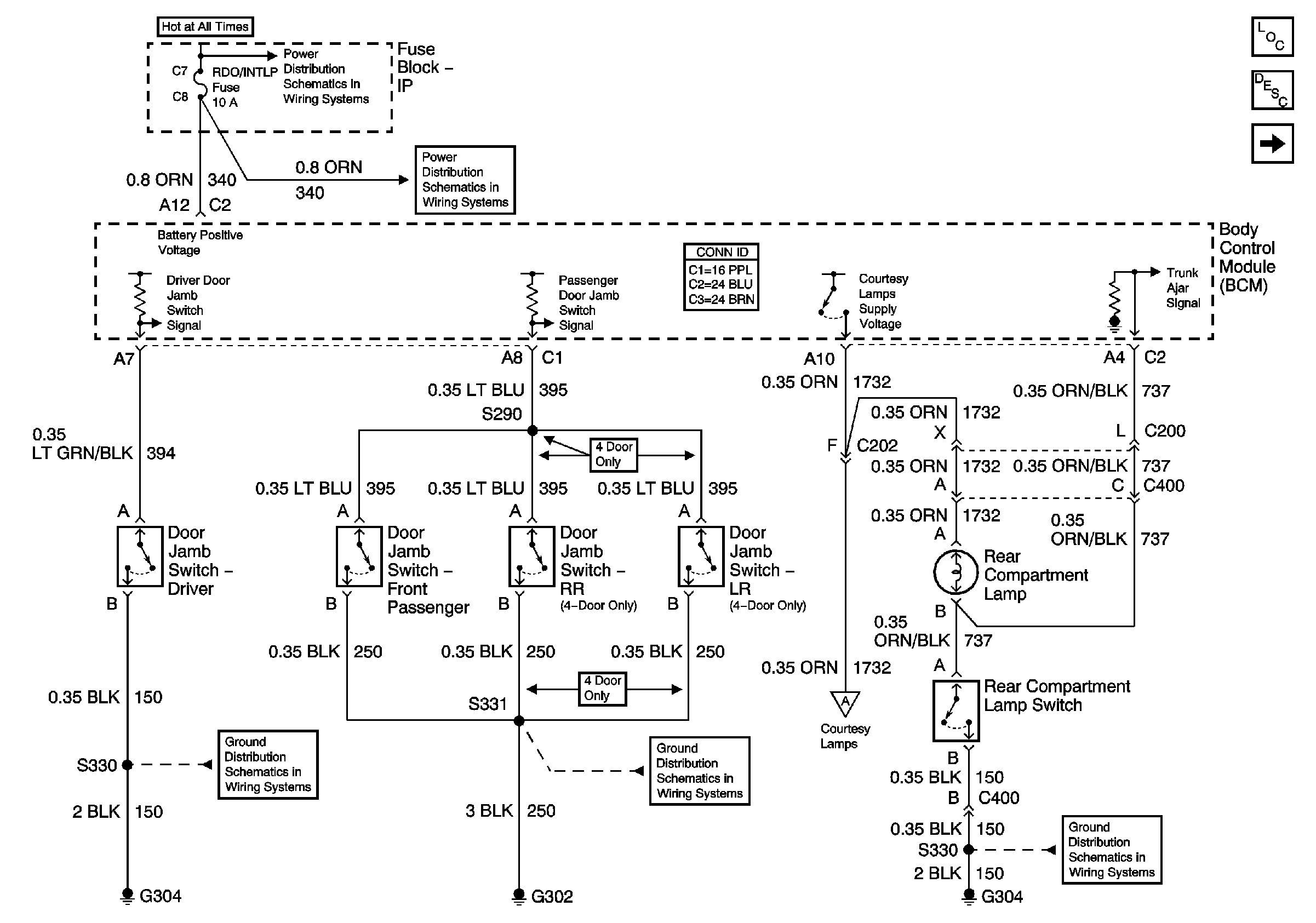
🢒 Switch Signals and Courtesy Lamps Control
Switch Signals and Courtesy Lamps Control
Switch Signals and Courtesy Lamps Control
Master Electrical Component List
Courtesy / Reading Lamps
Underhood Fuse Block BATT 1 Fuse and IP Fuse Block MIRROR, RT HDLP, FLS/PASS, RDO/INTLP, RFA BATT, and AMPL Fuses
Courtesy / Reading Lamps
Controlled/Monitored Subsystem References 2 of 3
G304 1 of 2