GM Service Manual Online
For 1990-2009 cars only
Makes
🢒
Pontiac
🢒
2002
🢒
Sunfire
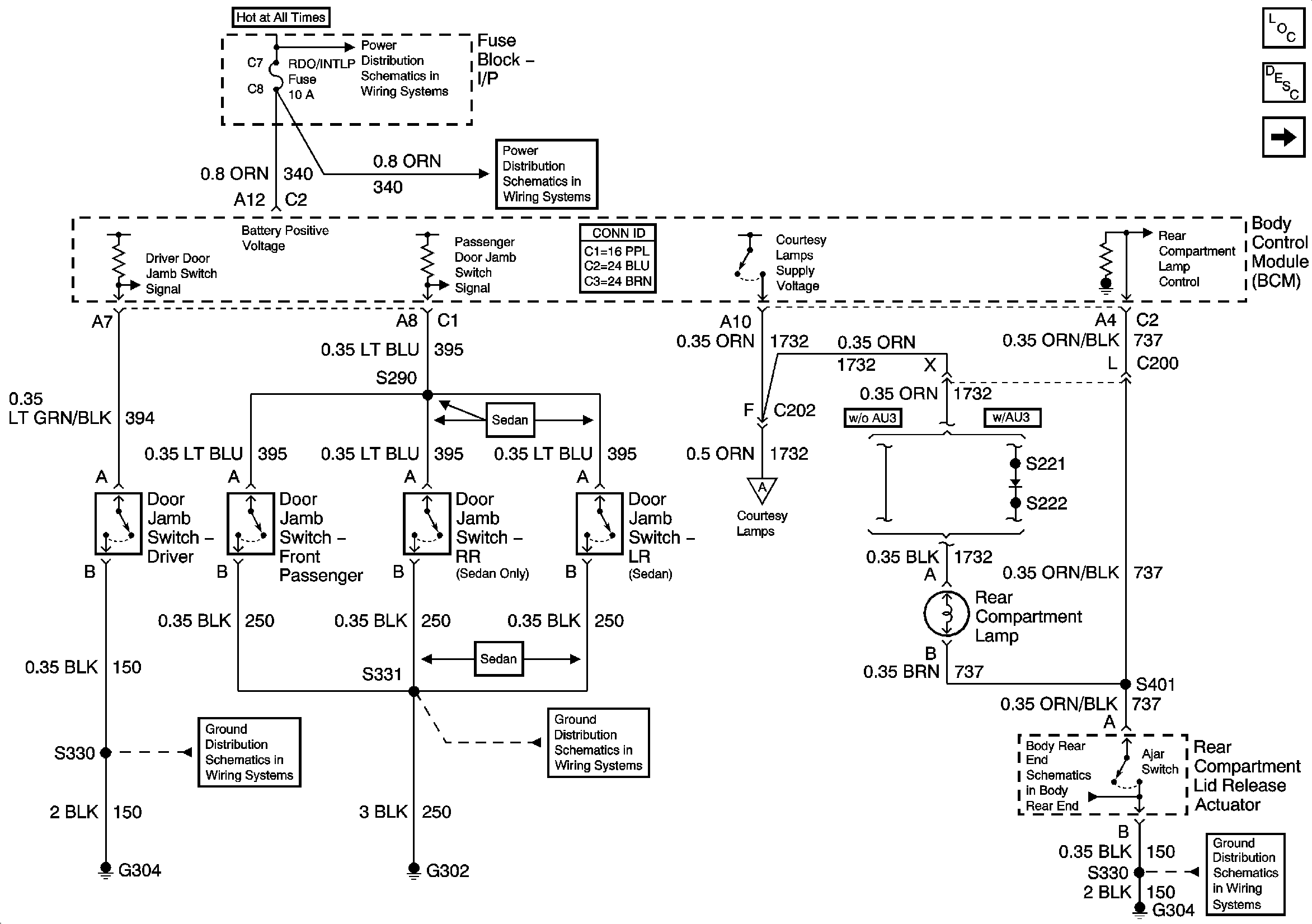
🢒 Switch Signals and Courtesy Lamps Control
Switch Signals and Courtesy Lamps Control
Switch Signals and Courtesy Lamps Control
Master Electrical Component List
Interior Lighting Systems Description and Operation
Courtesy/Reading Lamps
G304 - 1 of 2
G302