GM Service Manual Online
For 1990-2009 cars only
Makes
🢒
Pontiac
🢒
2003
🢒
Sunfire
🢒
Restraints
🢒
SIR
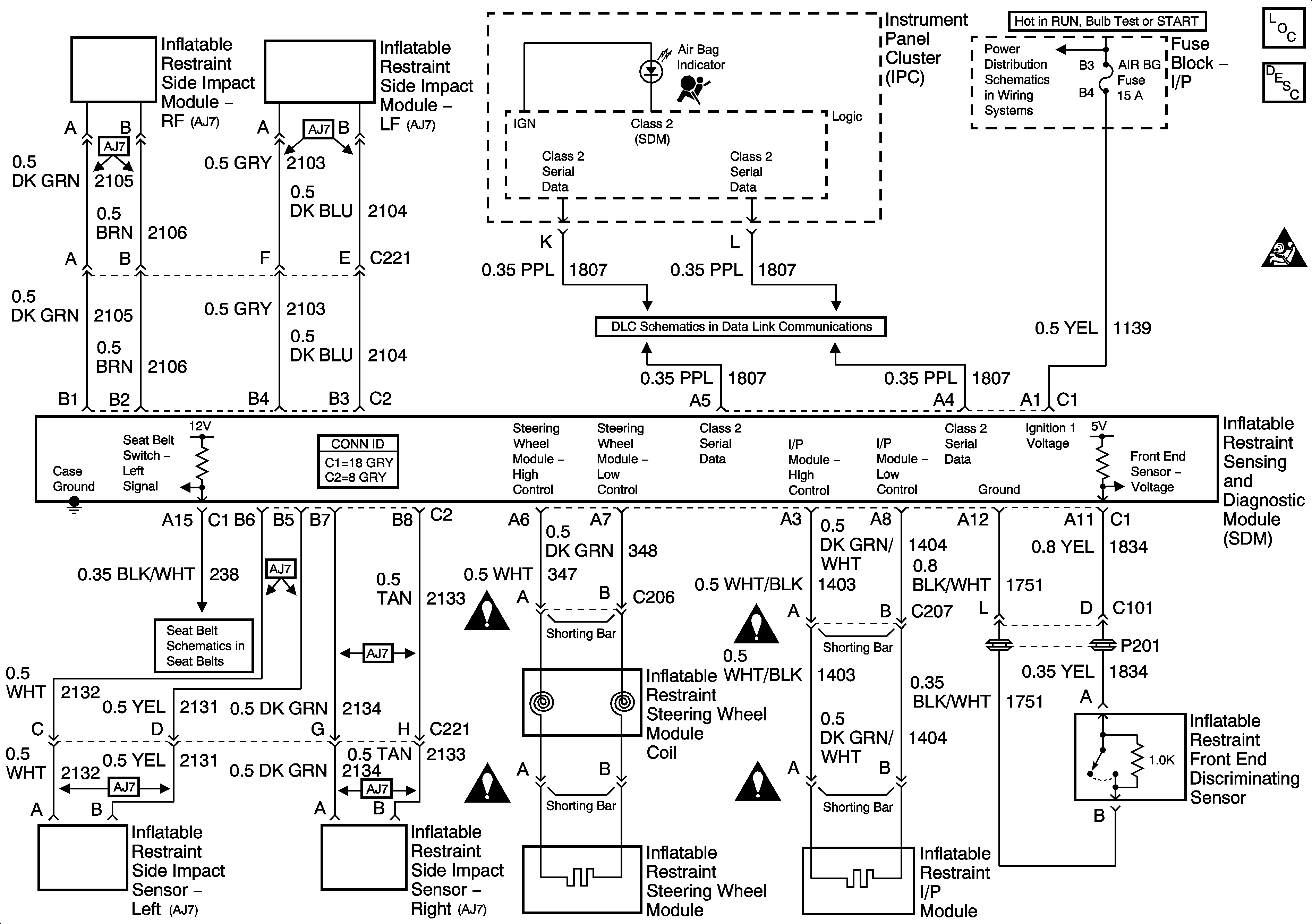
🢒 SIR Schematics
SIR
Master Electrical Component List
SIR System Description and Operation
SIR Caution for Zoning
Fuse Block-Underhood IGN and ABS Fuses, Fuse Block-I/P ABS, F/P-INJ, AIR BG, and CRUISE (w/K34) Fuses
Data Link Communications
Seat Belts
SIR Schematic Icons
SIR Schematic Icons
SIR Schematic Icons
SIR Schematic Icons