GM Service Manual Online
For 1990-2009 cars only
Makes
🢒
Pontiac
🢒
2003
🢒
Sunfire
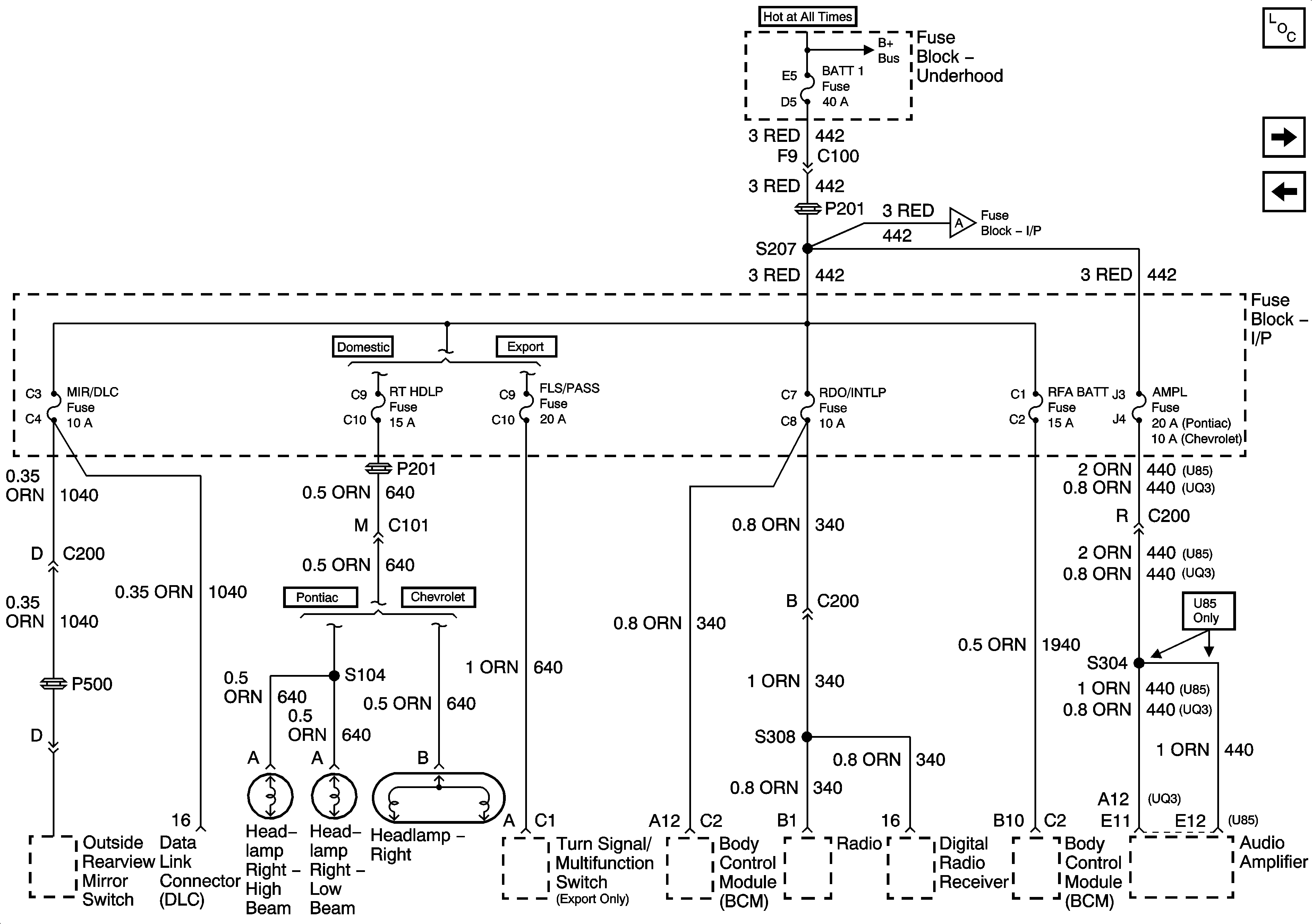
🢒 Fuse Block-Underhood BATT 1 Fuse,Fuse Block-I/PMIRROR, RT HDLP, FLS/PASS, RDO/INTLP, RFA BATT and AMPL Fuses
Fuse Block-Underhood BATT 1 Fuse,Fuse Block-I/PMIRROR, RT HDLP, FLS/PASS, RDO/INTLP, RFA BATT and AMPL Fuses
FUSE BLOCK - UNDERHOOD BATT 1 FUSE, FUSE BLOCK - I/P MIRROR, RT HDLP, FLS/PASS, RDO/INTLP, RFA/BATT, AMPL FUSES
Master Electrical Component List
Fuse Block-I/P CIG, HORN, LT HDLP, CLSTR, EXT LP, FOG Fuses, and HDLP Circuit Breaker
Fuse Block-Underhood B+ Buss Bar
Fuse Block-I/P CIG, HORN, LT HDLP, CLSTR, EXT LP, FOG Fuses, and HDLP Circuit Breaker